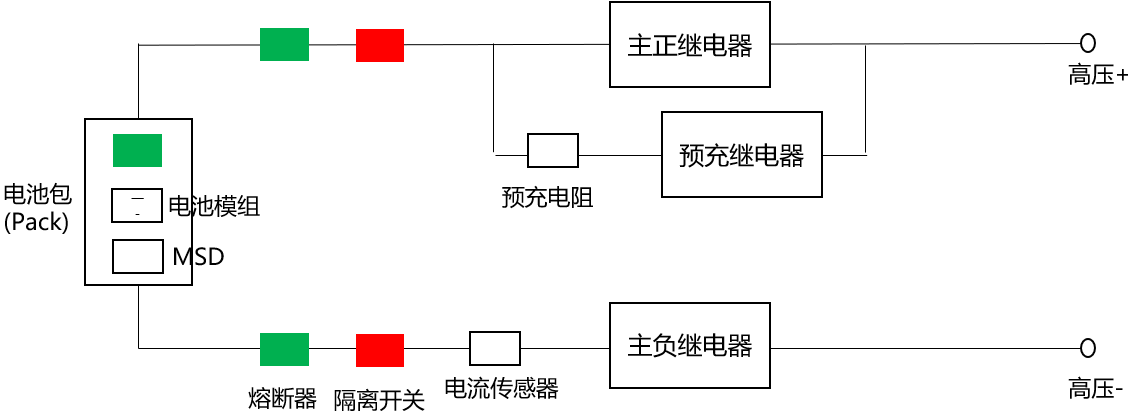
高压直流系统及相关电气件
高压直流系统包括电动车电池包、储能系统BMS、光伏逆变器等,常用的架构及元器件如图所示:

继电器
是一种电控开关,内部通常通过电磁铁吸合触点来接通/断开电路。输入端(线圈)用低电流控制,输出端(触点)能切换高电流/高电压。属于机电器件,响应速度慢,寿命有限。
作用:电气隔离、控制大功率负载(如电机、电池高压回路)。
主正继电器(Main Positive Contactor)
接在电池高压正极,控制电池正极与下游负载(如逆变器)的通断,是主回路通断的关键开关。与主负继电器一起,起到高压电池“断开”或“接通”的功能。
需要承受高电压、高电流,触点寿命要求高。通常由BMS控制,满足安全策略后才闭合。
主负继电器(Main Negative Contactor)
接在电池高压负极,与主正继电器配合,控制高压回路的通断。在某些架构中,先闭合主负,再进行预充,最后闭合主正。断开时则先断开主正,再断开主负。
双继电器保证电池在故障或检修时完全与外部电路隔离,提升安全性,同时减少单点失效的风险。
预充电阻(Pre-charge Resistor)
通常与“预充继电器”串联在主回路正极上。在主回路还没闭合前,通过电阻给下游的大电容(如逆变器/电机控制器/直流母线电容)缓慢充电。
限制上电瞬间的浪涌电流,避免电容直接短接电池造成巨大的冲击电流,引起继电器触点烧蚀或电池保护动作。
阻值通常在几十到几百欧,功率型电阻,带一定散热能力。
电流传感器
储能系统里,电流传感器通过CAN把电流数据发给BMS。可以接在正极或负极。
隔离开关
隔离开关(Isolator / Disconnect Switch)是一种只能在无负荷电流下分合闸的电器设备。不能带负荷分断电流,主要作用是在电气设备检修时,将检修部分与电源明显隔离;提供可见断口,保证安全。
安装在电池簇(Rack/Pack)与母线之间。在需要检修或紧急断开时,将电池和系统隔离。一般和高压接触器(继电器) 配合使用。检修时,先断开继电器,再拉下隔离开关,确保人身安全。
继电器:正常带电分断/合闸。
隔离开关:维护时切断,保证无电。
一些手动维护开关(MSD, Manual Service Disconnect),实际上就是一种直流隔离开关。可以抽出模块,物理切断电池回路。
熔断器(Fuse)
是一种一次性保护元件,当电流超过额定值,熔丝发热熔断,切断电路。用于储能电池簇内部保护,每个模组/簇级电池输出一般串联熔断器。
特点
速度快:特别是高短路电流时,熔断器可以在毫秒级动作。
结构简单,成本低。
不可恢复:动作后必须更换。
只能保护过流/短路,不能像断路器一样手动操作。
断路器(Circuit Breaker, CB)
是一种可重复使用的保护和控制器件。既能保护过流/短路,又能手动或远程分断电路。动作速度比熔断器慢,但配合继电保护动作能保证系统安全。
储能系统高压直流母线通常会装DC断路器。交流并网侧常用交流断路器。
空气开关
空气开关,就是小型断路器(MCB, Miniature Circuit Breaker)(QF?)。本质是一种低压断路器。通过热脱扣(双金属片)+ 电磁脱扣(电磁铁) 实现:
过载保护(电流过大但不是短路 → 热脱扣,延时跳闸)。
短路保护(电流骤增 → 电磁脱扣,快速跳闸)。
能够在空气中灭弧(所以叫“空气开关”),电压范围一般在220V/380V AC,或小于125VDC。跳闸后只要排查故障,再推上去就能恢复供电。动作电流一般在几安到百安。不适合大电流(几百安~几千安)的主电路。所以短路电流太大时,需要上一级熔断器或大断路器配合。
家庭/楼宇配电每个分支回路前串一个空气开关,过载/短路时自动跳闸。
特点
可重复使用:动作后复位即可继续使用。
保护功能丰富:
过载保护(热脱扣)
短路保护(电磁脱扣)
有些还有漏电保护、欠压保护。
可见断口:操作后能看到明显的开关位置。
手动维护断开器MSD
Manual Service Disconnect,一种可以手动拔出/插入的高压直流断开装置,常用于电池系统。用于物理断开电池包和主回路,方便维护。提供明显断口,保证检修安全。一般带熔断器功能(过流保护)。
在电动车高压电池包里,MSD很常见,维修时必须先拔出MSD,才能安全断开电池与整车。
在储能柜里,部分厂商也会在电池簇或电池包出口加MSD,便于维护人员在不依赖继电器的情况下切断电路。
电芯、模组、电池包
一组电芯可以组成一个模组,而几个模组则可以组成一个包。
电芯(Battery Cell)是电池中最基本的组成部分,通常是一个封装在金属壳体中的电化学装置。它是储存和释放电能的单元,通过化学反应将化学能转化为电能。
当多个电芯被同一个外壳框架封装在一起,通过统一的边界与外部联系时,就组成了一个模组。电池模组(Battery Module)是由多个电芯组装而成的单元,用于提供更高的电压和容量,通常由若干个电芯、连接器、电池管理系统(Battery Management System,简称BMS)和外壳等组成。
数个模组被BMS和热管理系统共同控制或管理起来后,这个统一的整体就叫做电池包。电池包(Battery Pack)是由多个电池模组组装而成的整体单元,用于储存和提供电能。它是电池系统中更高级别的组件,通常由若干个电池模组、连接器、电池管理系统(Battery Management System,简称BMS)、散热系统、电气接口和外壳等组成。
典型的上电顺序
主负继电器闭合(接通负极)。
预充继电器 + 预充电阻闭合。
当达到预充条件后,检测到母线电压和电池电压差值足够小时,主正继电器闭合。
预充继电器断开,主回路通过主正继电器导通,进入正常工作状态。
连接各级bms及火灾、烟气检测设备的开关闭合,此时母线端电压对这些设备供电。
黑启动
黑启动(Black Start)指电力系统在全网停电情况下,不依赖外部电源,由具备自启动能力的电源单元(如燃机、水电、储能系统)先行启动,逐步带动关键负荷与其他机组并网,最终恢复整个电网的过程。在储能场景中,电池+PCS 可作为黑启动电源。
举例
大停电后,储能电站先“孤网运行”,形成一个小电网。
给某火电机组的厂用电(如循环水泵)供电。
火电机组起来后并入小电网 → 电力容量扩大。
再带动周边变电站、更多机组,逐步恢复整个电网。
储能系统中,EMS发出黑启动信号,bms控制电池端起电。接着就是正常交流侧启动流程,主负继电器闭合,预充继电器闭合,达到预充条件后主正继电器闭合,断开预充继电器。此时电池侧电压对bms等设备供电。
浙公网安备 33010602011771号