
通过SDO配置PDO代码如下
下面是固定模式

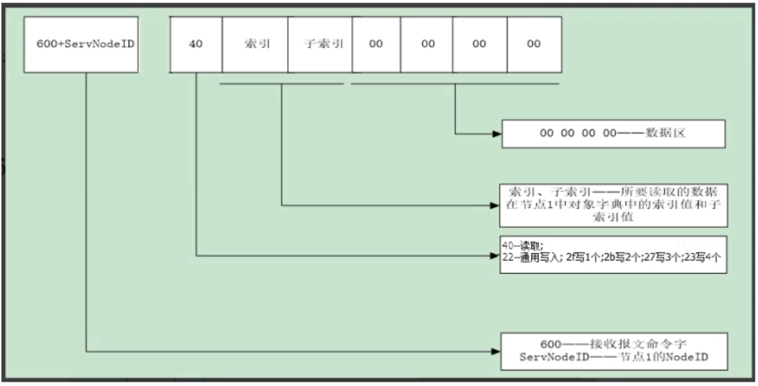
SDO格式







PDO格式:



可以看到从机有4个TPDO,而主机有4组
主机不遵循402协议的,主机控制不同的电机需要有不同的转速、扭矩等等,它存在自定义的索引里面。
PDO配置过程

其中 22 00 14 01 01 02 00 80解析出来如下
22表示通用的写,2f表示写1个、2b写2个、27写3个、23写4个。
00 14 表示索引。1400h
01 表示子索引。
80 00 02 01 中的80 中的 8的bit7为1,表示失能。
浙公网安备 33010602011771号