基于DSP+ZYNQ平台Zynq7035/45 FPGA高速串行接口的千兆以太网UDP例程设计和使用说明
Xines基于Xilinx XC7Z035/45-2FFG676I 自研平台XQ6657Z35-EVM的Zynq7035/45 PL端高速串行接口,使用千兆以太网通讯方式来测试验证底板上的光口通信,实现以下以太网功能:
1) 支持IP、UDP协议,实现UDP数据收发;
2) 支持ARP、ICMP协议,实现PING功能。
2、例程设计框图

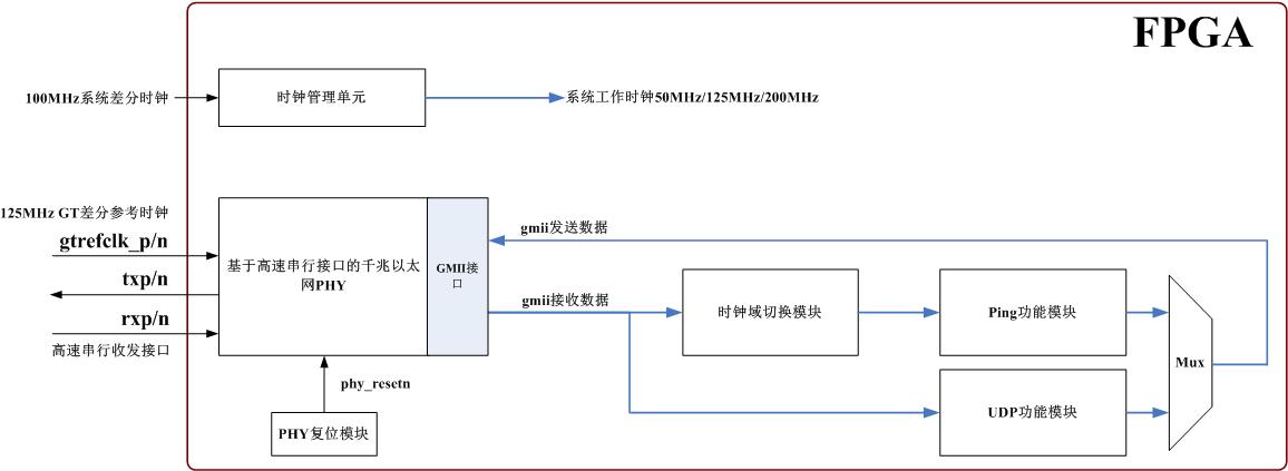
图1例程设计框图
|
1 |
时钟管理单元 |
为例程提供时钟源; |
|
2 |
基于高速串行接口的千兆以太网PHY |
以太网PHY,本地为GMII接口,对外是高速串行接口,可对接光口转RJ45模块,连接到外部以太网; |
|
3 |
时钟域切换模块 |
gmii接收数据时钟域切换,ping功能模块收发数据要求在同一个时钟域; |
|
4 |
Ping功能模块 |
支持ARP、ICMP协议,实现以太网PING功能; |
|
5 |
UDP功能模块 |
支持IP、UDP协议,实现UDP数据收发功能; |
|
6 |
MUX复用器 |
ping功能模块和UDP功能模块各自gmii发送数据复用输出; |
|
7 |
PHY复位模块 |
以太网PHY复位控制; |
3、例程文件结构

图2例程文件结构
4、例程使用说明
4.1硬件连接
1)使用PCIE供电,连接FPGA JTAG下载线至JTAG调试口,将高速串行接口转RJ45模块插入光口笼子里面,并用千兆网线连接至PC电脑:

XQ6657Z35-EVM评估板连接示意图
2)打开电源开关。
4.2测试
1)本地MAC和IP地址:

2)测试环境:DSP+ZYNQ评估板 XQ6657Z35-EVM
3)同时进行ping操作和UDP数据收发功能正常:

(以上实验数据基于广州星嵌XQ6657Z35-EVM硬件平台测试结果)
5、开发平台说明
5.1、供电
USB TYPE-C/PCIe供电,12V@4A
5.2 开发资料
|
序号 |
提供资料 |
|
1 |
核心板引脚定义说明; |
|
2 |
可编辑底板原理图、可编辑底板PCB、芯片Datasheet; |
|
3 |
提供Zynq与DSP通过SRIO、EMIF16、SPI等相关通讯例程; |
作者:王忠亮
公众号:星嵌电子
官网:www.xines.cn

Xilinx XC7Z035/45-2FFG676I PL端高速串行接口的千兆以太网UDP例程设计和使用说明
浙公网安备 33010602011771号