React源码中的dom-diff
这一章就来讲讲React在协调阶段的beginWork里面主要做的事情 -- dom diff。
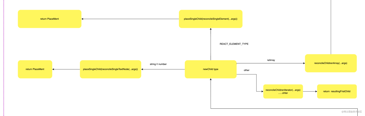
本文主要讲的是React17.0.2版本的diff,在此我也画了一个简单的流程图:

reconcileChildren
dom diff的入口函数就是reconcileChildren,那么他的源码如下:
//packages/react-reconciler/src/ReactFiberBeginWork.old.js
export function reconcileChildren(
current: Fiber | null,//当前的fiber节点
workInProgress: Fiber,// 新生成的fiber
nextChildren: any,// 新生成的reactElement内容
renderLanes: Lanes,//渲染优先级
) {
if (current === null) {
// 如果没有已经渲染的fiber树,则直接把reactElement内容渲染上去
// If this is a fresh new component that hasn't been rendered yet, we
// won't update its child set by applying minimal side-effects. Instead,
// we will add them all to the child before it gets rendered. That means
// we can optimize this reconciliation pass by not tracking side-effects.
workInProgress.child = mountChildFibers(
workInProgress,
null,
nextChildren,
renderLanes,
);
} else {
// If the current child is the same as the work in progress, it means that
// we haven't yet started any work on these children. Therefore, we use
// the clone algorithm to create a copy of all the current children.
// If we had any progressed work already, that is invalid at this point so
// let's throw it out.
workInProgress.child = reconcileChildFibers(
workInProgress,
current.child,
nextChildren,
renderLanes,
);
}
}
reconcileChildren的源码并不长,主要做了两件事
- 如果是首次渲染,则会把已经处理好的
fiber树进行挂载。 - 如果不是首次渲染则调用
reconcileChildFibers进行下一步处理。
我们关注一下mountChildFibers和reconcileChildFibers,我们发现这两个函数分别指向ChildReconciler,只是mountChildFibers的参数为false,reconcileChildFibers的参数为true。我们在这里先埋下一个点,看看这个参数对后期的流程有什么影响。

我们继续深入可以发现,ChildReconciler这个函数冰的执行返回了reconcileChildFibers,所以这便是reconcileChildren的核心功能代码所在了。

reconcileChildFibers
function reconcileChildFibers(
returnFiber: Fiber, currentFirstChild: Fiber | null, newChild: any, lanes: Lanes, ): Fiber | null {
// This function is not recursive.
// If the top level item is an array, we treat it as a set of children,
// not as a fragment. Nested arrays on the other hand will be treated as
// fragment nodes. Recursion happens at the normal flow.
// Handle top level unkeyed fragments as if they were arrays.
// This leads to an ambiguity between <>{[...]}</> and <>...</>.
// We treat the ambiguous cases above the same.
const isUnkeyedTopLevelFragment =
typeof newChild === 'object' &&
newChild !== null &&
newChild.type === REACT_FRAGMENT_TYPE &&
newChild.key === null;
if (isUnkeyedTopLevelFragment) {
newChild = newChild.props.children;
}
// Handle object types
const isObject = typeof newChild === 'object' && newChild !== null;
// 处理对象类型
if (isObject) {
switch (newChild.$$typeof) {
// REACT_ELEMENT_TYPE类型
case REACT_ELEMENT_TYPE:
return placeSingleChild(
reconcileSingleElement(
returnFiber,
currentFirstChild,
newChild,
lanes,
),
);
// REACT_PORTAL_TYPE类型
case REACT_PORTAL_TYPE:
return placeSingleChild(
reconcileSinglePortal(
returnFiber,
currentFirstChild,
newChild,
lanes,
),
);
// REACT_LAZY_TYPE类型
case REACT_LAZY_TYPE:
if (enableLazyElements) {
const payload = newChild._payload;
const init = newChild._init;
// TODO: This function is supposed to be non-recursive.
return reconcileChildFibers(
returnFiber,
currentFirstChild,
init(payload),
lanes,
);
}
}
}
// 字符串与数字类型
if (typeof newChild === 'string' || typeof newChild === 'number') {
return placeSingleChild(
reconcileSingleTextNode(
returnFiber,
currentFirstChild,
'' + newChild,
lanes,
),
);
}
// 数组类型
if (isArray(newChild)) {
return reconcileChildrenArray(
returnFiber,
currentFirstChild,
newChild,
lanes,
);
}
// 可迭代的类型
if (getIteratorFn(newChild)) {
return reconcileChildrenIterator(
returnFiber,
currentFirstChild,
newChild,
lanes,
);
}
if (isObject) {
throwOnInvalidObjectType(returnFiber, newChild);
}
if (__DEV__) {
if (typeof newChild === 'function') {
warnOnFunctionType(returnFiber);
}
}
if (typeof newChild === 'undefined' && !isUnkeyedTopLevelFragment) {
// If the new child is undefined, and the return fiber is a composite
// component, throw an error. If Fiber return types are disabled,
// we already threw above.
switch (returnFiber.tag) {
case ClassComponent: {
if (__DEV__) {
const instance = returnFiber.stateNode;
if (instance.render._isMockFunction) {
// We allow auto-mocks to proceed as if they're returning null.
break;
}
}
}
// Intentionally fall through to the next case, which handles both
// functions and classes
// eslint-disable-next-lined no-fallthrough
case Block:
case FunctionComponent:
case ForwardRef:
case SimpleMemoComponent: {
invariant(
false,
'%s(...): Nothing was returned from render. This usually means a ' +
'return statement is missing. Or, to render nothing, ' +
'return null.',
getComponentName(returnFiber.type) || 'Component',
);
}
}
}
// Remaining cases are all treated as empty.
return deleteRemainingChildren(returnFiber, currentFirstChild);
}
reconcileChildFibers中我们根据入参newChild的类型分别对应着不同的处理:

- 当修改的内容为
REACT_ELEMENT_TYPE类型,调用reconcileSingleElement函数。 - 当修改的内容为
REACT_PORTAL_TYPE类型,调用reconcileSinglePortal函数。 - 当修改的内容为
REACT_LAZY_TYPE类型,递归调用reconcileChildFibers函数。 - 当修改的内容问
纯文本类型,调用reconcileSingleTextNode函数。 - 当修改的内容为
数组类型,调用reconcileChildrenArray函数。 - 当修改的内容为
可迭代类型,调用reconcileChildrenIterator函数 - 参考React实战视频讲解:进入学习
reconcileSingleElement
reconcileSingleElement的源码如下:
function reconcileSingleElement(
returnFiber: Fiber,// 父级
currentFirstChild: Fiber | null, // 父级下diff的第一个
element: ReactElement, // 当前元素
lanes: Lanes, // 优先级
): Fiber {
const key = element.key;
let child = currentFirstChild;
while (child !== null) {
// TODO: If key === null and child.key === null, then this only applies to
// the first item in the list.
if (child.key === key) {
switch (child.tag) {
// 如果为Fragment类型,并且key也相等
case Fragment: {
if (element.type === REACT_FRAGMENT_TYPE) {
// get后面的兄弟节点添加Deletion标记,用于dom删除
deleteRemainingChildren(returnFiber, child.sibling);
// 通过useFiber复用旧fiber与新的props
const existing = useFiber(child, element.props.children);
existing.return = returnFiber;
if (__DEV__) {
existing._debugSource = element._source;
existing._debugOwner = element._owner;
}
return existing;
}
break;
}
case Block:
if (enableBlocksAPI) {
let type = element.type;
if (type.$$typeof === REACT_LAZY_TYPE) {
type = resolveLazyType(type);
}
if (type.$$typeof === REACT_BLOCK_TYPE) {
// The new Block might not be initialized yet. We need to initialize
// it in case initializing it turns out it would match.
if (
((type: any): BlockComponent<any, any>)._render ===
(child.type: BlockComponent<any, any>)._render
) {
deleteRemainingChildren(returnFiber, child.sibling);
const existing = useFiber(child, element.props);
existing.type = type;
existing.return = returnFiber;
if (__DEV__) {
existing._debugSource = element._source;
existing._debugOwner = element._owner;
}
return existing;
}
}
}
// We intentionally fallthrough here if enableBlocksAPI is not on.
// eslint-disable-next-lined no-fallthrough
default: {
if (
// 新的ReactElement与旧的current fiber 的key 与 type都相同
child.elementType === element.type ||
// Keep this check inline so it only runs on the false path:
(__DEV__
? isCompatibleFamilyForHotReloading(child, element)
: false)
) {
// 添加标记
deleteRemainingChildren(returnFiber, child.sibling);
const existing = useFiber(child, element.props);
existing.ref = coerceRef(returnFiber, child, element);
existing.return = returnFiber;
if (__DEV__) {
existing._debugSource = element._source;
existing._debugOwner = element._owner;
}
return existing;
}
break;
}
}
// 匹配不上,key相等,type不相等,移除旧的fiber以及后面的兄弟
deleteRemainingChildren(returnFiber, child);
break;
}
else
{
// 如果key不同,则标记Deletion,
deleteChild(returnFiber, child);
}
// 遍历其兄弟
child = child.sibling;
}
if (element.type === REACT_FRAGMENT_TYPE) {
// 如果是fragment类型,创建fragment,并返回。
const created = createFiberFromFragment(
element.props.children,
returnFiber.mode,
lanes,
element.key,
);
created.return = returnFiber;
return created;
} else {
//如果不是fragment,创建element并返回fiber
const created = createFiberFromElement(element, returnFiber.mode, lanes);
created.ref = coerceRef(returnFiber, currentFirstChild, element);
created.return = returnFiber;
return created;
}
}
根据源码,reconcileSingleElement函数中会遍历当前父级fiber下面的所有子fiber,根据旧的fiber与新生成的ReactElement的key和type进行比较:
- 如果旧的
fiber子节点与新的子节点的key和type不一致,给当前的旧的fiber子节点添加上Deletion标记,继续遍历其兄弟节点。 - 如果旧的
fiber子节点与新的子节点的key是一致的,就会根据当前的节点类型去做匹配处理,通过deleteRemainingChildren给当前子节点以及后面的所有的兄弟节点添加上Deletion标记,并且通过useFiber复用该子节点和该子节点新的props。 - 如果旧的
fiber子节点与新的子节点的类型匹配不上,则会直接给旧的fiber子节点打上Deletion标记,移除子节点以及后面的所有兄弟节点。 - 如果旧的
fiber树遍历完毕,但是发现还没有匹配完的节点,那么会通过createFiberFromFragment,createFiberFromElement创建新的fiber节点,并指向父级fiber。

reconcileSingPortal
function reconcileSinglePortal(
returnFiber: Fiber, currentFirstChild: Fiber | null, portal: ReactPortal, lanes: Lanes, ): Fiber {
const key = portal.key;
let child = currentFirstChild;
while (child !== null) {
// TODO: If key === null and child.key === null, then this only applies to
// the first item in the list.
if (child.key === key) {
if (
child.tag === HostPortal &&
child.stateNode.containerInfo === portal.containerInfo &&
child.stateNode.implementation === portal.implementation
) {
deleteRemainingChildren(returnFiber, child.sibling);
const existing = useFiber(child, portal.children || []);
existing.return = returnFiber;
return existing;
} else {
deleteRemainingChildren(returnFiber, child);
break;
}
} else {
deleteChild(returnFiber, child);
}
child = child.sibling;
}
const created = createFiberFromPortal(portal, returnFiber.mode, lanes);
created.return = returnFiber;
return created;
}
有了上面REACT_ELEMENT_TYPE的讲解,对于REACT_PORTAL_TYPE的源码就有一定的思路了,如果还不知道ReactPortal的作用
placeSingleChild
上述的不管是REACT_ELEMENT_TYPE、REACT_PORTAL_TYPE、REACT_LAZY_TYPE都是用了placeSingleChild包裹起来的,我们来看一看他做了什么事情。
function placeSingleChild(newFiber: Fiber): Fiber {
// This is simpler for the single child case. We only need to do a
// placement for inserting new children.
if (shouldTrackSideEffects && newFiber.alternate === null) {
newFiber.flags = Placement;
}
return newFiber;
}
那么这里我们就发现了这个shouldTrackSideEffects,还记得我们在前面讲的ChildReconciler函数的入参吗?他只是一个布尔。在挂载阶段shouldTrackSideEffects:false,直接是return newFiber。不必要的标记增加性能开销。而在更新阶段,就必须要做这样的操作。Placement为dom更新时的插入标记。
reconcileSingleTextNode
reconcileSingleTextNode的源码如下:
function reconcileSingleTextNode(
returnFiber: Fiber, currentFirstChild: Fiber | null, textContent: string, lanes: Lanes, ): Fiber {
// There's no need to check for keys on text nodes since we don't have a
// way to define them.
//第一个子节点为文本类型
if (currentFirstChild !== null && currentFirstChild.tag === HostText) {
// We already have an existing node so let's just update it and delete
// the rest.
deleteRemainingChildren(returnFiber, currentFirstChild.sibling);
const existing = useFiber(currentFirstChild, textContent);
existing.return = returnFiber;
return existing;
}
// The existing first child is not a text node so we need to create one
// and delete the existing ones.
//非文本类型打上标记,创建新的文本类型节点
deleteRemainingChildren(returnFiber, currentFirstChild);
const created = createFiberFromText(textContent, returnFiber.mode, lanes);
created.return = returnFiber;//指向父级
return created;
}
- 如果当前
fiber的第一个子节点的类型为文本类型,那么其所有的兄弟节点添加Deletion标记,通过useFiber复用当前fiber的子节点和textContent,并指向父级fiber。 - 如果不为文本类型,那么给旧的节点添加
Deletion标记,通过createFiberFromText创建新的文本类型节点,并指向父级fiber。

reconcileChildrenArray
上面的情况为一对一或者多对一的情况,那么如果是一对多或者多对多的情况就要用reconcileChildrenArray来处理了。
function reconcileChildrenArray(
returnFiber: Fiber, currentFirstChild: Fiber | null, newChildren: Array<*>, lanes: Lanes, ): Fiber | null {
// This algorithm can't optimize by searching from both ends since we
// don't have backpointers on fibers. I'm trying to see how far we can get
// with that model. If it ends up not being worth the tradeoffs, we can
// add it later.
// Even with a two ended optimization, we'd want to optimize for the case
// where there are few changes and brute force the comparison instead of
// going for the Map. It'd like to explore hitting that path first in
// forward-only mode and only go for the Map once we notice that we need
// lots of look ahead. This doesn't handle reversal as well as two ended
// search but that's unusual. Besides, for the two ended optimization to
// work on Iterables, we'd need to copy the whole set.
// In this first iteration, we'll just live with hitting the bad case
// (adding everything to a Map) in for every insert/move.
// If you change this code, also update reconcileChildrenIterator() which
// uses the same algorithm.
// 验证key是否合法
if (__DEV__) {
// First, validate keys.
let knownKeys = null;
for (let i = 0; i < newChildren.length; i++) {
const child = newChildren[i];
knownKeys = warnOnInvalidKey(child, knownKeys, returnFiber);
}
}
// 要返回的第一个子fiber节点
let resultingFirstChild: Fiber | null = null;
let previousNewFiber: Fiber | null = null;
let oldFiber = currentFirstChild;
let lastPlacedIndex = 0;
let newIdx = 0;
let nextOldFiber = null;
// 处理更新情况
// 根据 oldFiber 的 index 和 newChildren 的下标,找到要对比更新的 oldFiber
for (; oldFiber !== null && newIdx < newChildren.length; newIdx++) {
if (oldFiber.index > newIdx) {
nextOldFiber = oldFiber;
oldFiber = null;
} else {
nextOldFiber = oldFiber.sibling;
}
// 通过updateSlot来diff老的和新的子fiber节点,生成新的fiber
const newFiber = updateSlot(
returnFiber,
oldFiber,
newChildren[newIdx],
lanes,
);
// 如果为null则说明不可复用,退出第一轮循环
if (newFiber === null) {
// TODO: This breaks on empty slots like null children. That's
// unfortunate because it triggers the slow path all the time. We need
// a better way to communicate whether this was a miss or null,
// boolean, undefined, etc.
if (oldFiber === null) {
oldFiber = nextOldFiber;
}
break;
}
if (shouldTrackSideEffects) {
if (oldFiber && newFiber.alternate === null) {
// We matched the slot, but we didn't reuse the existing fiber, so we
// need to delete the existing child.
deleteChild(returnFiber, oldFiber);
}
}
// 记录老的fiber的下标,并打上PlaceMent标记
lastPlacedIndex = placeChild(newFiber, lastPlacedIndex, newIdx);
if (previousNewFiber === null) {
// TODO: Move out of the loop. This only happens for the first run.
// 如果当前节点的上一个节点是null,则表示当前节点为第一个节点,要返回出去
resultingFirstChild = newFiber;
} else {
// TODO: Defer siblings if we're not at the right index for this slot.
// I.e. if we had null values before, then we want to defer this
// for each null value. However, we also don't want to call updateSlot
// with the previous one.
// 如果不是则说明不是第一个节点,需要继续处理其兄弟节点
previousNewFiber.sibling = newFiber;
}
previousNewFiber = newFiber;
oldFiber = nextOldFiber;
}
if (newIdx === newChildren.length) {
// We've reached the end of the new children. We can delete the rest.
// 如果newChildren遍历完了,则需要删除后面的所有旧的fiber,打上Deletion标记
deleteRemainingChildren(returnFiber, oldFiber);
return resultingFirstChild;
}
if (oldFiber === null) {
// If we don't have any more existing children we can choose a fast path
// since the rest will all be insertions.
// 如果旧的遍历完了,新的还有那么这都是新增的,通过createChild创建新的节点
for (; newIdx < newChildren.length; newIdx++) {
const newFiber = createChild(returnFiber, newChildren[newIdx], lanes);
if (newFiber === null) {
continue;
}
// 处理移动的情况,给移动的节点加上新增标记,插入到fiber链表树当中
lastPlacedIndex = placeChild(newFiber, lastPlacedIndex, newIdx);
if (previousNewFiber === null) {
// TODO: Move out of the loop. This only happens for the first run.
resultingFirstChild = newFiber;
} else {
previousNewFiber.sibling = newFiber;
}
previousNewFiber = newFiber;
}
return resultingFirstChild;
}
// Add all children to a key map for quick lookups.
// 如果新的老的都没有遍历完毕,则需要处理成一个map,老的key作为key,新的value作为value
const existingChildren = mapRemainingChildren(returnFiber, oldFiber);
// Keep scanning and use the map to restore deleted items as moves.
// 遍历剩下的newChildren
for (; newIdx < newChildren.length; newIdx++) {
// 找到mapRemainingChildren中key相等的fiber,复用fiber节点并更新props
const newFiber = updateFromMap(
existingChildren,
returnFiber,
newIdx,
newChildren[newIdx],
lanes,
);
if (newFiber !== null) {
if (shouldTrackSideEffects) {
if (newFiber.alternate !== null) {
// The new fiber is a work in progress, but if there exists a
// current, that means that we reused the fiber. We need to delete
// it from the child list so that we don't add it to the deletion
// list.
// 如果当前的心得节点的指针为null,则需要删除老的节点
existingChildren.delete(
newFiber.key === null ? newIdx : newFiber.key,
);
}
}
// 处理移动dom情况,记录index并打上PlaceMent标记
lastPlacedIndex = placeChild(newFiber, lastPlacedIndex, newIdx);
// 将新创建的fiber插入到fiber链表树当中
if (previousNewFiber === null) {
resultingFirstChild = newFiber;
} else {
previousNewFiber.sibling = newFiber;
}
previousNewFiber = newFiber;
}
}
if (shouldTrackSideEffects) {
// Any existing children that weren't consumed above were deleted. We need
// to add them to the deletion list.
//删除掉剩余的fiber节点
existingChildren.forEach(child => deleteChild(returnFiber, child));
}
return resultingFirstChild;
}
既然是多对多的这样的一个更新场景,那么就会出现节点的增加、减少、移动等情况,因为大部分的实际场景中,节点更新的情况,往往比增加、减少多得多,所以React优先处理了更新的情况。对比的对象为旧的fiber和newChildren。
首先先对newChildren进行遍历,将当前的 oldFiber 与 当前 newIdx 下标的 newChild 通过 updateSlot 进行 diff。
updateSlot
function updateSlot(
returnFiber: Fiber, oldFiber: Fiber | null, newChild: any, lanes: Lanes, ): Fiber | null {
// Update the fiber if the keys match, otherwise return null.
const key = oldFiber !== null ? oldFiber.key : null;
// 如果是纯文本
if (typeof newChild === 'string' || typeof newChild === 'number') {
// Text nodes don't have keys. If the previous node is implicitly keyed
// we can continue to replace it without aborting even if it is not a text
// node.
if (key !== null) {
return null;
}
return updateTextNode(returnFiber, oldFiber, '' + newChild, lanes);
}
// 如果是对象
if (typeof newChild === 'object' && newChild !== null) {
switch (newChild.$$typeof) {
case REACT_ELEMENT_TYPE: {
if (newChild.key === key) {
if (newChild.type === REACT_FRAGMENT_TYPE) {
return updateFragment(
returnFiber,
oldFiber,
newChild.props.children,
lanes,
key,
);
}
return updateElement(returnFiber, oldFiber, newChild, lanes);
} else {
return null;
}
}
case REACT_PORTAL_TYPE: {
if (newChild.key === key) {
return updatePortal(returnFiber, oldFiber, newChild, lanes);
} else {
return null;
}
}
case REACT_LAZY_TYPE: {
if (enableLazyElements) {
const payload = newChild._payload;
const init = newChild._init;
return updateSlot(returnFiber, oldFiber, init(payload), lanes);
}
}
}
// 如果是数组或者可迭代的
if (isArray(newChild) || getIteratorFn(newChild)) {
if (key !== null) {
return null;
}
return updateFragment(returnFiber, oldFiber, newChild, lanes, null);
}
throwOnInvalidObjectType(returnFiber, newChild);
}
if (__DEV__) {
if (typeof newChild === 'function') {
warnOnFunctionType(returnFiber);
}
}
return null;
}
可见updateSlot函数处理与上面的单节点处理类似:
- 当
oldFiber与newChildren[newIdx]的key、type相同,则说明是可以复用的,根据oldFiber和newChild的props生成新的fiber,通过placeChild给新生成的fiber打上Placement副作用标记,同时新 fiber 与之前遍历生成的新 fiber 构建链表树关系。然后继续执行遍历,对下一个oldFiber和下一个newIdx下标的newFiber继续执行diff - 当
oldFiber与newChildren[newIdx]的key或type不相同,说明不可复用,返回null,直接跳出遍历。

-
第一轮遍历结束后,可能会执行以下几种情况:
- 若
newChildren遍历完了,那剩下的oldFiber都是待删除的,通过deleteRemainingChildren对剩下的oldFiber打上Deletion副作用标记。 - 若
oldFiber遍历完了,那剩下的newChildren都是需要新增的,遍历剩下的newChildren,通过createChild创建新的fiber,placeChild给新生成的fiber打上Placement副作用标记并添加到fiber链表树中。 - 若
oldFiber和newChildren都未遍历完,通过mapRemainingChildren创建一个以剩下的oldFiber的key为key``oldFiber为value的map。然后对剩下的newChildren进行遍历,通过updateFromMap在map中寻找具有相同key创建新的fiber(若找到则基于 oldFiber 和 newChild 的 props创建,否则直接基于 newChild 创建),则从map中删除当前的key,然后placeChild给新生成的fiber打上Placement副作用标记并添加到fiber链表树中。遍历完之后则existingChildren还剩下oldFiber的话,则都是待删除的 fiber,deleteChild对其打上Deletion副作用标记。
- 若
updateFromMap
function updateFromMap(
existingChildren: Map<string | number, Fiber>, returnFiber: Fiber, newIdx: number, newChild: any, lanes: Lanes, ): Fiber | null {
if (typeof newChild === 'string' || typeof newChild === 'number') {
// Text nodes don't have keys, so we neither have to check the old nor
// new node for the key. If both are text nodes, they match.
const matchedFiber = existingChildren.get(newIdx) || null;
return updateTextNode(returnFiber, matchedFiber, '' + newChild, lanes);
}
if (typeof newChild === 'object' && newChild !== null) {
switch (newChild.$$typeof) {
case REACT_ELEMENT_TYPE: {
const matchedFiber =
existingChildren.get(
newChild.key === null ? newIdx : newChild.key,
) || null;
if (newChild.type === REACT_FRAGMENT_TYPE) {
return updateFragment(
returnFiber,
matchedFiber,
newChild.props.children,
lanes,
newChild.key,
);
}
return updateElement(returnFiber, matchedFiber, newChild, lanes);
}
case REACT_PORTAL_TYPE: {
const matchedFiber =
existingChildren.get(
newChild.key === null ? newIdx : newChild.key,
) || null;
return updatePortal(returnFiber, matchedFiber, newChild, lanes);
}
case REACT_LAZY_TYPE:
if (enableLazyElements) {
const payload = newChild._payload;
const init = newChild._init;
return updateFromMap(
existingChildren,
returnFiber,
newIdx,
init(payload),
lanes,
);
}
}
if (isArray(newChild) || getIteratorFn(newChild)) {
const matchedFiber = existingChildren.get(newIdx) || null;
return updateFragment(returnFiber, matchedFiber, newChild, lanes, null);
}
throwOnInvalidObjectType(returnFiber, newChild);
}
if (__DEV__) {
if (typeof newChild === 'function') {
warnOnFunctionType(returnFiber);
}
}
return null;
}
updateFromMap与上面的函数逻辑类似,不再复述,reconcileChildrenArray的流程如下。

React的diff策略
- 传统的diff算法的时间复杂度为
O(n³),是因为这种算法是以一棵树的一个节点对比另一棵树的所有节点的,这里为O(n²),之后还需要再处理一次新生成的dom树,故而O(n³)是这么算出来的。 - 现代的diff算法的时间复杂度为O(n),他是怎么算出来的呢?原来它采用的是,
深度优先、同层比较。就拿现在的MVVM框架来说吧,借助了vdom这样的一个概念,同层比较在于比较同一层的节点元素,不会出现不同层之间比较的情况。

上图为普通的两棵树,用来阐述什么叫同层级比较。
-
react中的diff策略,则表现为tree diff、component diff、element diff。tree diff:
如果把上图的dom树当做是current Fiber和workInProgress Fiber,那么从左到右的操作将会是
- 在
C节点下面删除G节点。 - 在
A节点下面创建W节点。 - 在
E节点下面删除J节点。 - 在
F下面创建J节点。
component diff:组件之间的比较,只会比较他们的类型,如果上图左边的B节点的类型为div,右边的B节点类型为p,那么表示此节点不可复用,则进行的操作如下
- 在
C节点下面删除G节点。 - 在
A节点下面创建W节点。 - 在
root下面创建B节点。 - 在
B节点下面创建E节点。 - 在
E节点下面创建I节点。 - 在
E节点下面删除J节点。 - 在
B几点下面创建F节点。 - 在
F节点下面创建J节点。 - 删除老的
B节点。
element diff:元素之间的比较分为移动、删除、新增,如果是下面的这样的例子,他将会进行这些操作。
- 删除
A节点。 - 移动
E节点到C节点之后。 - 创建
J节点插入到D节点之后。 - 删除
F节点。

总结
这一章讲述了,react的diff过程,也学习了react的diff策略,经过上述的处理之后就会走到completeUnitWork,在这个过程中我们会根据新生成的fiber树去创建dom元素,根据其上的副作用flags 、effectLists链表去做副作用的处理,在commit阶段的commitMutationEffects函数中进行真实dom的插入处理,下一章将讲述真实dom的生成
浙公网安备 33010602011771号