Nginx构建高可用集群
构建并维护基于 Nginx 分发器的高可用 Web 集群。实现分发器故障切换,数据服务器自动容错,保证 Web 服务器在宕机情况下业务的连续性
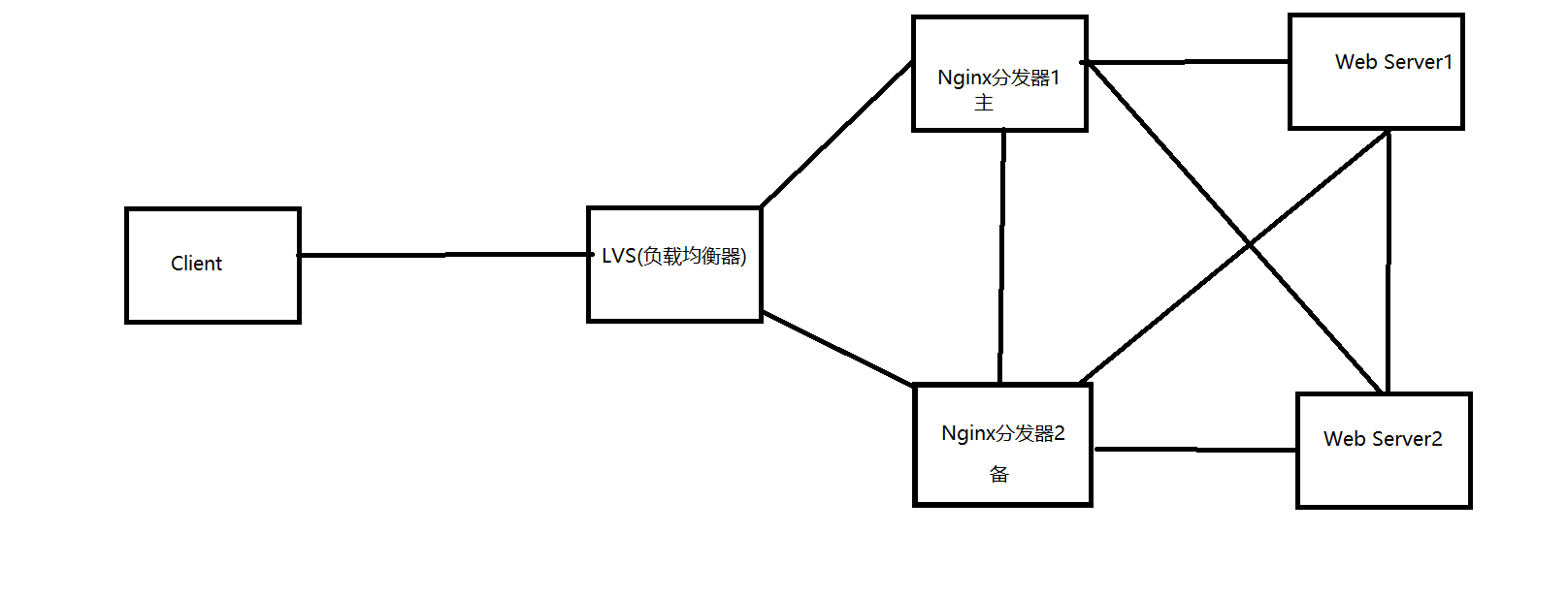
拓补图如下

配置步骤
1、配置nginx集群
master&backup安装nginx和keepalived
修改nginx配置文件
[root@master ~]# vim /usr/local/nginx/conf/nginx.conf
worker_processes 1;
events {
worker_connections 1024;
}
http {
include mime.types;
default_type application/octet-stream;
sendfile on;
upstream web {
server 192.168.0.42 max_fails=2 fail_timeout=3;#3秒内失败2次,则认为此节点失效
server 192.168.0.43 max_fails=2 fail_timeout=3;
}
server {
listen 80;
server_name localhost;
location / {
proxy_pass http://web;
}
}
}
2、配置keepalived
主分发器
[root@master ~]# vim /etc/keepalived/keepalived.conf
! Configuration File for keepalived
global_defs {
router_id NGINX_DEVEL
}
vrrp_script check_nginx { #定义脚本的名称为check_nginx
script "/etc/keepalived/nginx_pid.sh" #检查对应位置的文件是否存在
interval 2 #定义执行间隔为2秒
fall 1 #失败次数为1次
}
vrrp_instance nginx { #定义实例名称为nginx
state MASTER #定义主机状态
interface ens33 #定义通信接口,VIP绑定的接口
mcast_src_ip 192.168.0.40 #定义发送vrrp广播的源地址,模式使用VIP绑定网卡的主IP地址
virtual_router_id 51#定义VRID,主从设备vrid要抑制
priority 100#定义优先级
advert_int 1 #定义检查间隔,默认1秒
authentication { #设置认证,同一vrid的设备要抑制
auth_type PASS #认证方式为PASS
auth_pass 1111 #认证密码为1111
}
track_script {
check_nginx #调用在vrrp_script中定义的内容
}
virtual_ipaddress {
192.168.0.150/24
}
}
备分发器
[root@backup ~]# vim /etc/keepalived/keepalived.conf
! Configuration File for keepalived
global_defs {
router_id NGINX_DEVEL
}
vrrp_script check_nginx {
script "/etc/keepalived/nginx_pid.sh"
interval 2
fall 1
}
vrrp_instance nginx {
state BACKUP
interface ens33
mcast_src_ip 192.168.0.41
virtual_router_id 51
priority 90
advert_int 1
authentication {
auth_type PASS
auth_pass 1111
}
track_script {
check_nginx
}
virtual_ipaddress {
192.168.0.150/24
}
}
3、编写主备分发器自动切换脚本
主分发器
[root@master ~]# vim /etc/keepalived/nginx_pid.sh
#!/bin/bash
nginx_kp_check () {
nginxpid=`ps -C nginx --no-header |wc -l`
if [ $nginxpid -eq 0 ];then
/usr/local/nginx/sbin/nginx
sleep 1
nginxpid=`ps -C nginx --no-header |wc -l`
if [ $nginxpid -eq 0 ];then
systemctl stop keepalived
fi
fi
}
nginx_kp_check
备分发器
[root@backup ~]# vim /etc/keepalived/nginx_pid.sh
#!/bin/bash
nginx_kp_check () {
nginxpid=`ps -C nginx --no-header |wc -l`
if [ $nginxpid -eq 0 ];then
/usr/local/nginx/sbin/nginx
sleep 1
nginxpid=`ps -C nginx --no-header |wc -l`
if [ $nginxpid -eq 0 ];then
systemctl stop keepalived
fi
fi
}
nginx_kp_check
脚本功能说明:统计nginx进程数量,如果进程数量的值等于0,说明nginx挂了,那么执行/usr/local/nginx/sbin/nginx去启动分发器,等待1秒后再次检查进程数量,如果进程数量的值还是等于0,则执行systemctl stop keepalived停止keepalived服务。这样就停止发组播,释放VIP,而备用服务器就开始接手工作了。
nginx分发器主备切换测试
1)在主分发器上终结nginx服务并查看VIP
[root@master ~]# watch -n1 'killall nginx' #每隔秒执行一次killall nginx命令
[root@master ~]# ip add #查看VIP是否存在,正常情况下已经绑定给了备分发器
2)在备分发器下是否存在VIP
[root@backup ~]# ip add #正常情况下是存在VIP的
3)使用客户端访问浮动IP能正常分发
[root@client ~]# curl 192.168.0.150
web1
[root@client ~]# curl 192.168.0.150
web2
数据服务器宕机测试
1)停掉web server1上的web服务
[root@web1 ~]# systemctl stop httpd
2)使用客户端测试,正常情况为流量全部访问到web server2上面来
[root@client ~]# curl 192.168.0.150
web2
[root@client ~]# curl 192.168.0.150
web2
3)重新启动web server1的web服务器
[root@web1 ~]# systemctl restart httpd
4)使用客户端测试,正常情况为流量均匀分发到两台数据服务器上面来
[root@client ~]# curl 192.168.0.150
web2
[root@client ~]# curl 192.168.0.150
web1

浙公网安备 33010602011771号