S7-1200 PID教程 ,PID软件仿真包
S7-1200 S7-1500 CPU PID软控制对象
库介绍:
使用软件和硬件环境:
软件要求:TIA V14及以上
硬件要求:The library was tested with the following SIMATIC CPUs:
S7-1200 firmware v4.2
S7-1500 firmware v2.0 及以上
不用真实的硬件PLC时,要求PLCSIM V14以上
特点:
伴随着TIA V14以上版本的发布,S7-1200 S7-1500 CPU性能越来越强大。实际学习过程中由于受到硬件的限制,许多初学者无法针对实际工业现场进行PID学习,基于此西门子公司设计了这套用于PID学习的被控对象,便于初学者快速的学习PID参数的调节,为后续工作打下坚实的基础。

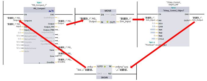
用于无实物的PID仿真学习到软控制对象,传感器反馈值通过软控制对象计算获得同时传送给DB区,通过软件形成闭环控制,只需要借助于TIA V14和PLCSIM便可学习。
使用注意事项:
本程序被控对象的数学模型为3个串联的惯性环节,其增益为GAIN,时间常数为TIM1~TIM3,传递函数为:
GAIN/(TIM1s+1)(TIM2s+1)(TIM3s+1)
应用过程中需要注意:FB:3Step_Control_object、OB30:Control_object、PID采样时间必须统一,注意单位的差异,其中FB:3Step_Control_object中用到的时间为ms、OB30:Control_object中用到的时间为us、PID采样时间为s。
例程中设置的典型值:FB:3Step_Control_object中用到的时间为300ms、OB30:Control_object中用到的时间为300000us PID采样时间为0.3s。
在进行PID调节时,首先将程序下载到控制器内,然后打开PID调节面板进行参数调节的学习,特别注意当PID参数更改后需要重新下载PID_Compact的背景数据块,PID参数才会生效。
源代码链接:https://item.taobao.com/item.htm?spm=a1z10.1-c.w4023-19247315380.11.656e430eaFXrJe&id=578404180936

浙公网安备 33010602011771号