西门子PLC案例】基于液体混合控制程序设计
【西门子PLC案例】基于液体混合控制程序设计
↑戳上方 蓝字 “ PLC发烧友 ” 关注我们!
免费领丨65套电气计算EXCEL表格,自动生成!
导读:本案例利用液体混合控制程序设计,主要让读者练习西门子S7-200SMART系列PLC的比较和传送、置位、复位等指令的使用。
【控制示意图】
如图3-1所示为液体混合控制示意图。
图3-1 液体混合控制
【控制要求描述】
(1) 当按下启动按钮后,阀门A打开向搅拌罐内注入A液体,当到达低液位(L位置)时,停止注入;
(2) 3S钟后阀门B打开向搅拌罐内注入B液体,当到达高液位(H位置)时,停止注入;
(3) 到达高液位后接着搅拌机开始运行搅拌2分钟。时间到达后出料阀门(YV3)打开,出料1分钟后关闭出料阀;如未按下停止按钮,则注入A液体继续上述工艺流程工作;如中途按下停止只能完成进料-搅拌-出料完整的工艺后才能停止
(4) 按下急停时,系统会终止运行!
【I/O分配】
根据控制要求描述对需要用到的I/O进行分配,如图3-2所示:
|
符号名称 |
地址 |
符号名称 |
地址 |
|
启动信号 |
I0.1 |
阀门A |
Q0.0 |
|
高液位信号 |
I0.2 |
阀门B |
Q0.1 |
|
低液位信号 |
I0.3 |
出料阀 |
Q0.2 |
|
停止信号 |
I0.4 |
搅拌机 |
Q0.3 |
|
急停信号 |
I0.5 |
图3-2 I/O分配表
【PLC接线图】
根据控制要求描述,本示例可选择CPU ST20型号即可,CPU接线如图3-3所示
图3-3 接线图
【程序控制程序】
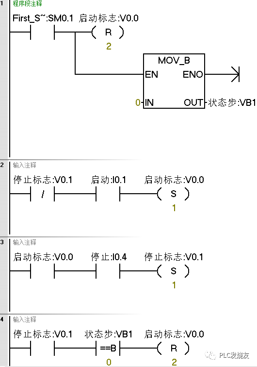
(1)利用系统存储器上电复位启动标志和停止标志、状态步等。
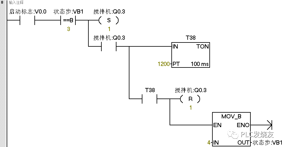
(2)用VB1状态步进行比较,不同的值执行不同的步骤。并且在状态步后加上转移条件,例如I0.3、T37等。
(3)当状态等于5的时候,若停止标志位未接通,则返回到下一个循环,从状态步1开始。当停止标志位接通了则跳到到第0步,等待启动按钮的按下。当在执行第1-4步时候,任何时候按下了停止按钮V0.1都会接通,执行完整个循环之后回到第0步。按下急停按钮状态步复位,输出全部复位。
结束语:利用比较指令可以清晰的分析整个程序的逻辑及控制状态。只需要在状态步后加上转移条件即可很方便的跳转到下一个状态。
来源:PLC发烧友,作者:技成-郭彪。转载请注明出处!文章提供源程序,如需要下载,关注公众号“PLC发烧友”,回复:液体混合控制,免费领取。留言处大家可以补充文章解释不对或欠缺的部分,这样下一个看到的人会学到更多,你知道的正是大家需要的。。。
64本西门子电子书
小编收集整理了64本西门子系列电子书,应该算是西门子比较全的电子书库,快来为自己充充电!扫码免费领取!
扫码免费领取
往期推荐
400页PPT | 电气控制与PLC应用技术,整全了免费领!
【实用】博途S7-1200 如何使用仿真功能
S7-200SMART 实时时间如何在触摸屏上显示并写入(案例)
西门子200SMART控制两台电动机,顺启逆停
单按钮启停的三种方式与触摸屏上显示,你都会吗?
电机正反转电路图转S7-200SMART PLC梯形图两种方式
【干货】全自动洗衣机控制系统,超详细案例分享
【西门子案例】S7-1200PLC 可变延时跑马灯案例

浙公网安备 33010602011771号