MySQL - 实战(5) - 全局锁和表锁
MySQL - 实战(5) - 全局锁和表锁
锁的分类 - 根据加锁范围
- 全局锁
- 表锁
- 行锁
1 全局锁
1.1 定义
对整个数据库的实例加锁
1.2 实现方式
MySQL加全局锁的方式:
Flush tables with read lock (FTWRL)
解锁方式:
unlock tables
flush tables with read lock命令行窗口退出后,则数据库会恢复为执行该命令之前的状态
1.3 作用
加全局锁以后,整个数据库将处于只读状态,其他的线程的以下语句将会被阻塞:
- 数据更新语句(数据的增删改)
- 数据定义语句(包括建表、修改表结构等)
- 更新类事务的提交语句
1.4 使用场景
全库逻辑备份:
- 把整库每个表都 select 出来存成文本
- FTWRL 确保没有其他线程对数据库更新,然后对整个库做备份
1.5 整库只读的问题
- 主库备份,备份期间不能执更新,业务停摆
- 从库备份,备份期间从库不能执行主库同步过来的 binlog,导致主从延迟
1.6 不加锁的问题
1.6.1 引发的问题
- 不同表之间的执行顺序不同进而备份的时间不同
- 某个表在时间差中进行了更新并且成功被备份,其关联表已备份完毕无法更新
- 数据不一致
- 视图逻辑不一致
1.6.2 针对视图逻辑的解决方法
- 在可重复读隔离级别下开启事务可以得到一致性视图
- 官方自带逻辑备份工具mysqldump
- mysqldump 使用参数–single-transaction 在导数据前启动事务
- 确保一致性视图
- MVCC支持该过程中数据可以正常更新
1.7 一致性读需要引擎支持
- MyISAM 是不支持事务的引擎
- single-transaction 方法只适用于所有的表使用事务引擎的库
- InnoDB 替代 MyISAM 的原因之一
1.8 set global readonly=true 实现全库只读
1.8.1 推荐FTWRL而非Readonly的原因
- 有些系统中readonly 的值会用来做其他逻辑(比如判断主从库),修改 global 变量影响大
- 异常处理机制上的差异:
- FTWRL会随着连接(session)的断开而释放,整个库回到正常更新状态
- readonly 在连接(session)断开后会保持,导致整个库长时间处于不可写状态,风险较高
2 表级锁
MySQL表级别锁分类:
- 表锁
- 元数据锁(meta data lock,MDL)
2.1 表锁
2.1.1 语法
lock tables … read/write
2.1.2 解锁:
-
主动释放锁:
unlock tables -
自动释放锁:
客户端断开连接
2.1.3 lock table语法限制
- 限制别的线程读写
- 限定本线程的操作对象
2.1.4 示例
线程A执行:
lock tables t1 read, t2 write;
其他线程:
- 写 t1、读写 t2 的语句阻塞
线程A:
- 只能读 t1、读写 t2
- 不能访问其他表
2.1.5 作用
- 处理并发
2.2 元数据锁
2.2.1 特点和作用
特点:
- 不需要显式使用,在访问一个表时自动加上
- MySQL 5.5 版本引入
作用:
- 保证读写的正确性
2.2.2 使用方式:
- 增删改查操作(DML和DQL):加 MDL 读锁
- 表结构变更(DDL):加 MDL 写锁
2.2.3 读锁和写锁:
- 读锁之间不互斥,可多线程同时对一张表增删改查
- 读写锁之间、写锁之间互斥
2.2.4 风险:
2.2.4.1 示例:小表加字段,整个库挂
- 给表加字段,修改字段,或加索引,需扫描全表数据:
- 索引根据表中的每一行的记录值创建,所以需要全表扫描;
- 加字段或修改字段,要修改每一行记录中的对应列的数据,所以也要全表扫描
2.2.4.2 MDL申请锁以队列的形式:
- 写锁获取优先级高于读锁
- 写锁等待,当前操作阻塞,并阻塞该表后续操作
- 申请拿到MDL锁后直到提交后才会释放该MDL锁
- 队列为了防止锁饿死
2.2.4.3 特殊情况:
- 如果事务包含DDL操作,MySQL会在DDL操作语句执行前,隐式提交commit,保证该DDL语句操作作为一个单独的事务存在,同时也保证元数据排他锁的释放
- 例如 <begin;alter table ... ;select... ;>,此时一旦alter语句执行完成会马上隐式提交事务(autocommit=1),后面的select就在本次事务之外,其执行完成后不会持有读锁
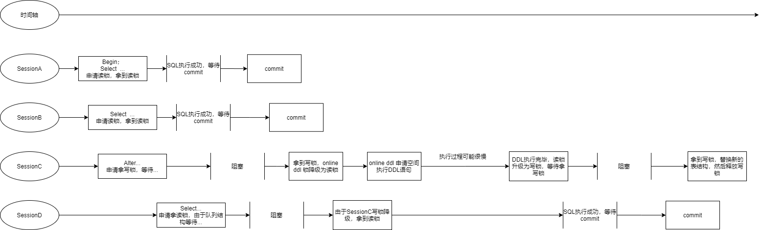
2.2.4.4 Online ddl:
- 为了解决MySQLddl读写互斥,严重影响性能
步骤:
- 拿MDL写锁 - 确保没有其他ddl语句在执行
- 降级成MDL读锁
- 真正做DDL - 申请一块空间改表结构、填数据
- 升级成MDL写锁 - 持有读锁,可避免其他ddl语句造成不一致性
- 释放MDL锁 - 拿到写锁,代替表
2.2.4.5 问题:
- 某表的查询语句频繁,且客户端有重试机制,也就是说超时后会再起一个新 session 再请求的话,这个库的线程很快就会爆满
2.2.5 如何安全给小表加字段:
2.2.5.1 长事务:
- 解决长事务,事务不提交,就会一直占着 MDL 锁。
- 在MySQL 的 information_schema 库的 innodb_trx 表中,查到当前执行中的事务。
- 如果你要做 DDL 变更的表刚好有长事务在执行,要考虑先暂停 DDL,或者 kill 掉这个长事务
2.2.5.2 热点表,kill后马上会有新请求,则可以设置等待时间:
- alter table 语句设定等待时间
- 等待时间拿不到写锁放弃,不阻塞后面的业务语句,之后通过重试命令重复这个过程
2.2.5.3 开源实现:
- MariaDB 已合并了 AliSQL 的这个功能
- 这两开源分支目前都支持 DDL NOWAIT/WAIT n 这个语法
ALTER TABLE tbl_name NOWAIT add column ...
ALTER TABLE tbl_name WAIT N add column ...
3 总结
-
全局锁主要用在逻辑备份。对于全部是 InnoDB 引擎的库,使用–single-transaction 参数,对应用会更友好
-
表锁一般是在数据库引擎不支持行锁的时候才会被用到的。如果应用程序里有 lock tables 这样的语句,可能的情况是:
- 系统在用 MyISAM 这类不支持事务的引擎,要升级换引擎
- 引擎已升级,但代码没升级。把 lock tables 和 unlock tables 改成 begin 和 commit解决

浙公网安备 33010602011771号