Prometheus监控运维实战十六: 远程存储
参考文档:https://blog.51cto.com/u_14065119/4594232
一. 概述
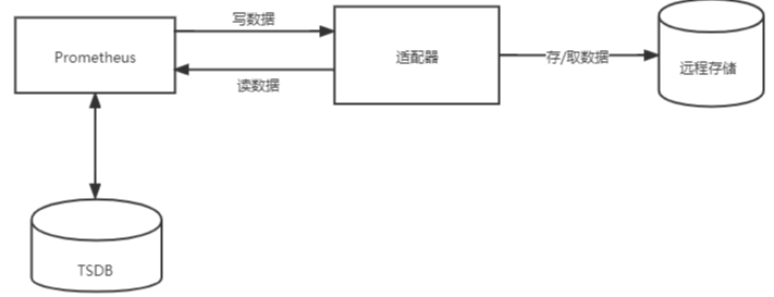
Prometheus默认将数据储存在本地的TSDB(时序数据库)中,这种设计较大地简化了Promethes的部署难度,但与此同时也存在着一些问题。首先是数据持久化的问题,原生的TSDB对于大数据量的保存及查询支持不太友好 ,所以并不适用于保存长期的大量数据;另外,该数据库的可靠性也较弱,在使用过程中容易出现数据损坏等故障,且无法支持集群的架构。
为了适应这方面的需求,Prometheus提供了remote_write和remote_read的特性,支持将数据存储到远端和从远端读取数据的功能。当配置remote_write特性后,Prometheus会将采集到的指标数据通过HTTP的形式发送给适配器(Adaptor),由适配器进行数据的存入。而remote_read特性则会向适配器发起查询请求,适配器根据请求条件从第三方存储服务中获取响应的数据。
使用接口的存储方式,符合Prometheus追求简洁的设计理念,一方面可以减少与远程存储的耦合性,避免因存储问题而导致服务中断;另一方面通过将监控与数据分离,Prometheus也降低了自身设计的复杂性,能够更好地进行弹性扩展。

在Prometheus社区中,目前已经有不少远程存储的支持方案,下面列出了其中的部分方案,完整内容可参见官网。
AppOptics: write
Chronix: write
Cortex: read and write
CrateDB: read and write
Elasticsearch: write
Gnocchi: write
Graphite: write
InfluxDB: read and write
Kafka: write
OpenTSDB: write
PostgreSQL/TimescaleDB: read and write
Splunk: read and write
在这些解决方案中,有些只支持写入操作,不支持读取,有些则支持完整的读写操作。
在本文的示例中,我们将使用InfluxDB来做为我们远程存储的方案。
二. InfluxDB简介
InfluxDB是业界流行的一款时间序列数据库,其使用go语言开发。InfluxDB以性能突出为特点,具备高效的数据处理和存储能力,目前在监控和IOT 等领域被广泛应用。
产品具有以下特点:
自定义的TSM引擎,数据高速读写和压缩等功能。
简单、高性能的HTP查询和写入API。
针对时序数据,量身打造类似SQL的查询语言,轻松查询聚合数据。
允许对tag建索引,实现快速有效的查询。
通过保留策略,可有效去除过期数据。
与传统关系数据库的名词对比:

关于InfluxDB的更多内容,可参见官文文档 https://docs.influxdata.com/influxdb/v1.8,本文不做过多介绍。
三. 安装InfluxDB
1. 配置yum源
$ cat <<EOF | sudo tee /etc/yum.repos.d/influxdb.repo
[influxdb]
name = InfluxDB Repository - RHEL \$releasever
baseurl = https://repos.influxdata.com/rhel/\$releasever/\$basearch/stable
enabled = 1
gpgcheck = 1
gpgkey = https://repos.influxdata.com/influxdb.key
EOF
2. 安装InfluxDB
$ sudo yum install influxdb
3. 启动InfluxDB
$ sudo systemctl start influxdb
4. 查看进程状态,已启动
$ ps aux |grep influxdb
influxdb 2404 0.0 1.9 595132 35848 ? Sl 11:21 0:01 /usr/bin/influxd -config /etc/influxdb/influxdb.conf
$ netstat -lnpt |grep 8086
tcp6 0 0 :::8086 :::* LISTEN 3163/influxd
5 .登录InfluxDB
$ influx
Connected to http://localhost:8086 version 1.8.10
InfluxDB shell version: 1.8.10
6. 创建名称为prometheus的库
create database prometheus
查看数据库已生成,目前为空库,还未有数据。
> show databases
name: databases
name
----
_internal
prometheus
注意:默认情况下,InfluxDB会禁用身份验证,并且所有用户都具有全部权限,这样并不安全。在正式环境中,建议启用InfluxDB的身份验证功能。
四. 安装适配器
1. 下载Prometheus源码文件
$ git clone https://github.com/prometheus/prometheus.git
2. 使用go编译remote_storage_adapter源码文件,并将生成的二进制文件拷贝到bin目录。
$ cd ./prometheus/documentation/examples/remote_storage/remote_storage_adapter
$ go build
$ mv remote_storage_adapter /usr/local/bin/
3. 启动适配器
$ remote_storage_adapter --influxdb-url=http://localhost:8086/ --influxdb.database=prometheus --influxdb.retention-policy=autogen &
4. 查看端口状态,实例已正常启动。
$ netstat -lnpt |grep 9201
tcp6 0 0 :::9201 :::* LISTEN 3428/remote_storage
五. Prometheus配置
完成前面组件的部署后,我们只要在Prometheus中配置远程读写功能,并指定对应的url和端口即可。
remote_write和remote_read的具体配置可参见如下内容:
remote_write:
url: <string>
[ remote_timeout: <duration> | default = 30s ]
write_relabel_configs:
[ - <relabel_config> ... ]
basic_auth:
[ username: <string> ]
[ password: <string> ]
[ bearer_token: <string> ]
[ bearer_token_file: /path/to/bearer/token/file ]
tls_config:
[ <tls_config> ]
[ proxy_url: <string> ]
remote_read:
url: <string>
required_matchers:
[ <labelname>: <labelvalue> ... ]
[ remote_timeout: <duration> | default = 30s ]
[ read_recent: <boolean> | default = false ]
basic_auth:
[ username: <string> ]
[ password: <string> ]
[ bearer_token: <string> ]
[ bearer_token_file: /path/to/bearer/token/file ]
[ <tls_config> ]
[ proxy_url: <string> ]
注释 :其中url用于指定远程读写的HTTP服务地址,如果该URL启动了认证则可以通过basic_auth进行安全认证配置。对于https的支持需要设定tls_concig。proxy_url主要用于Prometheus无法直接访问适配器服务的情况下。write_relabel_configs用于标签重写功能。
修改prometheus.yml文件,添加远程读写的配置内容:
remote_write:
- url: "http://192.168.214.108:9201/write"
remote_read:
- url: "http://192.168.214.108:9201/read"
配置完成后,重启Prometheus。在实例启动后,我们可以看到InfluxDB已经开始存储监控指标。
在数据写入成功后,我们可以试着停止Prometheus服务,同时删除本地data目录的监控数据,模拟Promthues数据丢失的情况后重启服务。重新打开Prometheus后,如果还可以正常查询到本地存储已删除的历史数据记录,则代表配置正常。

浙公网安备 33010602011771号