一、计算机总线
- 提供了对外连接的接口;
- 不同设备可以通过USB接口进行连接;
- 连接的标准,促使外围设备接口的统一(例如USB);
1、总线的分类
- 片内总线:芯片内部的总线,连接寄存器与寄存器、寄存器与控制器、运算器;
- 系统总线:连接计算机外围的各种设备的总线;
系统总线
- 数据总线:一般与CPU位数相同(32位,64位,如果是32位的,那么一次可以传输32个bit即4个字节的数据),双向传输各个部件的数据信息,数据总线的位数(总线宽度)是数据总线的重要参数;
- 地址总线:地址总线位数=5,寻址范围:0~2⁵(打印方便,读的时候把5看作n),指定源数据或者目的数据在内存中的地址,地址总线的位数与存储单元有关;
- 控制总线:控制总线是用来发出各种控制信号的传输线,控制信号经由控制总线从一个组件发送给另一个组件,控制总线可以监视不同组件之间的状态(就绪/未就绪);
2、计算机总线的仲裁
为了解决总线使用权的冲突问题;
总线的仲裁方法:
- 链式查询
- 定时器定时查询
- 独立请求
Ⅰ、链式查询

- 好处:电路复杂度低,仲裁方式简单;
- 坏处:优先级低的设别难以获取总线使用权;对电路故障敏感;
Ⅱ、定时器定时查询
- 仲裁控制器对设备编号并使用计数器累计确认;
- 接收到仲裁信号后,往所有设备发出计数值;
- 计数值与设别编号一致则获取总线使用权;

相当于就是一个编号的链式查询,只不过它这种情况下不是按照优先级排列的;
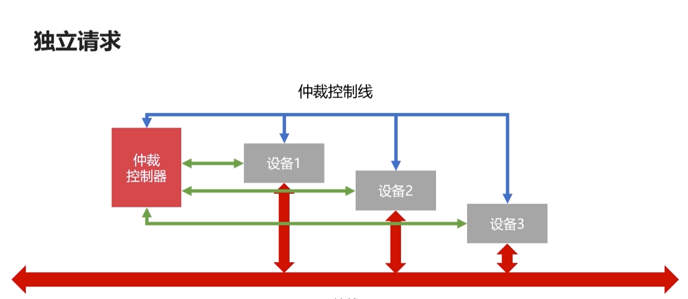
Ⅲ、独立请求
- 每个设备均会有总线独立连接仲裁器;
- 设备可以单独向仲裁器发送请求和接收请求;
- 当同时收到多个请求时,总线仲裁器可以按照设备优先级分配使用权;

好处:响应速度快,优先顺序可动态改变;
坏处:设备连线多,总线控制复杂;
二、计算机的输入输出设备
CPU与IO设备的通信方法
- 程序中断
- DMA(直接存储器访问)
1、程序中断
- 当外围IO设备就绪时,向CPU发出中断信号;
- CPU有专门的电路响应中断信号;

- 提供低速设备通知CPU的一种异步方式;
- CPU可以高速运转同时兼顾低速设备的响应;
但是这种方式会频繁打断CPU的运行,降低了CPU的效率;
2、DMA(直接存储器访问)
- DMA直接连接主存与IO设备;
- DMA工作时不需要CPU的参与;

这样可以提高CPU的效率;
三、计算机存储器概览
1、存储器的分类
按照存储介质分类:
- 半导体存储器(内存、U盘、固态硬盘);
- 磁存储器(磁带、磁盘);
按照存取方式分类:
- 随机存储器(RAM),随机读取,与位置无关;
- 串行存储器,与位置有关,按照顺序查找;
- 只读存储器(ROM),只读不写;
2、存储器的层次结构


缓存-主存层次 原理:局部性原理,即在CPU和主存之间增加一层速度快(容量小)的Cache,为了解决CPU和内存速度不匹配的问题;
局部性原理:在CPU访问存储器时,无论是存取指令还是读取数据,所访问的存储单元都趋于聚集在一个较小的连续区域中;
主存-辅存层次 原理:局部性原理,主存之外增加辅助存储器(磁盘、SD卡、U盘等),为了解决主存容量不足的问题;
浙公网安备 33010602011771号