小米万兆路由器+光棒配置说明
背景:
正好家里有了小米万兆路由器,具备SFP+的接口,无意间知道,可以直接连接光纤。
只需要一个光棒,就可以。
建议先了解后,再决定。
了解的相关视频为:https://www.bilibili.com/video/BV1hh4y1R7yw/
收益是:
1.能突破千兆宽带,(因为运营商会给你多一点余量),拉到本文最后看
2.网络可能会更稳定。(因素很多)
3.锻炼自己的动手能力。hhh
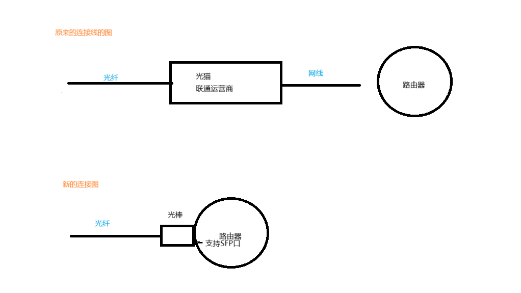
原理图:

准备工作:
1.查看自己的家的路由器的光猫的协议。我家是GPON

2.咨询了商家买了 诺基亚 G-010S-A 光猫 这款适用于GPON
(这个光棒应该是需要刷系统的,我是JD买了一个商家的,也就是说店家棒你刷好了。)

附:诺基亚G-010S-A的参数说明:
https://www.al-enterprise.com/-/media/assets/internet/documents/nokia-ont-g-010s-s-datasheet-en.pdf
等待到货后,
开始折腾:
总体思路:
大致流程是:
1. 进入运营商光猫记下信息
2. 进入猫棒 把信息填进去
3. 进入小米路由器设置
需要记的信息有
1. GPON SN
2. LOID
3.VLAN 号
4. 运营商光猫的MAC地址
具体步骤:
1.获取运营商的光猫信息
根据光猫后面的用户名跟密码 登录192.168.1.1

1.1 拿到SN号
运营商的背面有 ,记下来

1.2 拿到LOID号

1.3 拿到VLAN号

2. 插上猫棒,配置
2.1 插上猫棒

2.2 电脑连接路由器
进入小米路由器设置页面192.168.31.1
2.3 更改拨号方式为静态IP
诺基亚的光棒的默认是192.168.1.10
我们需要设置为跟它同网段的,
我这里设置为192.168.1.2
子网掩码填写为:255.255.255.0
网关跟DNS都填: 192.168.1.10
2.3 进入猫棒里面(192.168.1.10)设置:
进入192.168.1.10,这是光棒里面的设置
用户是root
密码 是无,无需设置,没有安全问题。
进入GPON

2.4 填写刚才拿到的3个参数。


IPTV,我没有,就不用填。
2.5 增加mac地址
这一步 我看别人不做也可以,我是做了。
再猫里,配置MAC地址 ,把原先的MAC地址填这里来

2.6 保存后重启光棒

2.6 查看状态。
为5 就是成功注册了。其他都是有问题的。
状态1:无光 ,EPON,光头损坏
状态2、3 、4:注册参数有问题
状态5:注册成功

3.进入小米路由器设置
进入192.168.31.1 小米路由器的后台
3.1 设置网口为2.5G模式

3.2 设置固定WAN口:

3.3 找到自己的上网的拨号密码
现在都是机器人客服,(i人友好型)
我是打的10010联通电话,可以修改密码。
设置为 自己的选的6位密码。

3.4 修改路由器上网方式为 拨号上网
还是登录192.168.31.1 (这是小米路由器的设置)

成功了!!

4.验证:
测一下网速~

参考文档:
https://kjzjj.com/index.php/2024/03/20/ma5671a/
视频教学:
https://www.bilibili.com/video/BV1hh4y1R7yw/


浙公网安备 33010602011771号