纯电动汽车Matlab Simulink软件模型,纯电动汽车动力性、经济性仿真模型
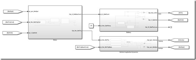
1.本模型基于Matlab Simulink搭建,包含:电池、电机、整车纵向动力学、控制策略、驾驶员等模块。
2.模型搭建时参考了部分mathwork官方模型,但比官方模型更容易理解。
同时输入数据采用m脚本文件编辑,更容易管理。
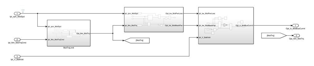
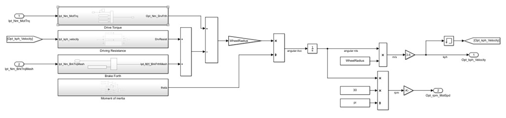
3.模型所有模块完全开放,无任何封装,更方便后期升级与改制。
4.模型经过与cruise软件模型的标定调试,一致性大于95%。
5.模型可作为企业工程师仿真工具,也可用于院校师生学习使用。
6.模型软件版本为2018a,请使用2018a及以上版本编辑及查看。
YID:32298668135171135









浙公网安备 33010602011771号