地震灾害易发性的决策树模型及决策树的可视化(Python实现)
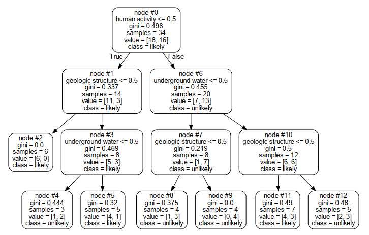
可视化决策树结果如下:
程序如下:
import numpy as np import pandas as pd import pydotplus from sklearn.tree import DecisionTreeClassifier from sklearn.tree import export_graphviz from sklearn.preprocessing import LabelEncoder from sklearn.metrics import classification_report df = pd.read_excel("susceptibility.xls",index_col=0) df.head() geologic = LabelEncoder() df.iloc[:,0]=geologic.fit_transform(df.iloc[:,0]) print(np.array(df.iloc[:,0])) geologic_label = geologic.classes_ print("geologic_label: ",geologic_label) human = LabelEncoder() df.iloc[:,1]=human.fit_transform(df.iloc[:,1]) print(np.array(df.iloc[:,1])) human_label = human.classes_ print("human_label: ",human_label) water = LabelEncoder() df.iloc[:,2]=water.fit_transform(df.iloc[:,2]) print(np.array(df.iloc[:,2])) water_label = water.classes_ print("water_label: ",water_label) susceptibility = LabelEncoder() df.iloc[:,3]=susceptibility.fit_transform(df.iloc[:,3]) print(np.array(df.iloc[:,3])) susceptibility_label = susceptibility.classes_ print("susceptibility_label: ",susceptibility_label) decision_tree = DecisionTreeClassifier().fit(df.iloc[:,:3],df.iloc[:,3]) decision_tree_predict = decision_tree.predict(df.iloc[:,:3]) print(classification_report(df.iloc[:,3],decision_tree_predict)) dot_data = export_graphviz(decision_tree,feature_names = df.columns[:3],class_names =susceptibility_label, rounded = True,node_ids=True) graph_data = pydotplus.graph_from_dot_data(dot_data)
graph_data.write_pdf("decision_tree_visulization.pdf")
该模型的训练精度如下:未划分训练集和测试集(故未测试精度):

用决策树的训练精度为0.76
遇到的困难:
在可视化时,遇到不能导出PDF文件的问题,通过百度查看出错的解决办法,得到如下经验:
由于刚安装完graphviz程序,还需要注册插件,使用右击使用管理员来运行anaconda prompt程序 运行 dot -c 即可


浙公网安备 33010602011771号