AD603使用相关资料
AD603是一款低噪声、电压控制型放大器,用于射频(RF)和中频(IF)自动增益控制(AGC)系统。它提供精确的引脚可选增益,90 MHz带宽时增益范围为-11 dB至+31 dB,9 MHz带宽时增益范围为+9 dB至+51 dB。用一个外部电阻便可获得任何中间增益范围。折合到输入的噪声谱密度仅为1.3 nV/√Hz,采用推荐的±5 V电源时功耗为125mW。
两片AD603级联时,总增益的控制范围为84.28db,在级联应用时,有两种增益控制连接方式,分别为顺序控制方式和并联控制方式。
很多信号采集系统中,信号变化的幅度都比较大,那么放大以后的信号幅值有可能超过A/D转换的量程,所以必须根据信号的变化相应调整放大器的增益。在自动化程度要求较高的系统中,希望能够在程序中用软件控制放大器的增益,或者放大器本身能自动将增益调整到适当的范围。AD603正是这样一种具有程控增益调整功能的芯片。它是美国ADI公司的专利产品,是一个低噪、90MHz带宽增益可调的集成运放,如增益用分贝表示,则增益与控制电压成线性关系,压摆率为275V/μs。管脚间的连接方式决定了可编程的增益范围,增益在-11~+30dB时的带宽为90Mhz,增益在+9~+41dB时具有9MHz带宽,改变管脚间的连接电阻,可使增益处在上述范围内。该集成电路可应用于射频自动增益放大器、视频增益控制、A/D转换量程扩展和信号测量系统。
1.特点
(1)以dB为单位的线性增益控制
(2)引脚可编程增益范围:在5脚与7脚相连接时,是-10至30dB增益,11 dB至+31dB(90 MHz带宽),9dB至51dB(9MHz带宽)
(3)所有中间范围(例如:1dB至+41dB,带宽:30MHz)
(4)带宽与可变增益无关
(5)输入噪声谱密度:1.3 nV/√Hz
(6)增益精度:±0.5 dB(典型值)
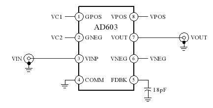
2.引脚及功能
AD603的引脚排列如图1所示,表1所列为其引脚功能。
图1 AD603引脚排列图

引脚功能说明
| 脚号 | 代号 | 功能描述 |
| 1 | GPOS | 增益控制输入“高”电压端(正电压控制) |
| 2 | GNEG | 增益控制输入“低”电压端(负电压控制) |
| 3 | VINP | 运放输入 |
| 4 | COMM | 运放公共端 |
| 5 | FDBK | 反馈端 |
| 6 | VNEG | 负电源输入 |
| 7 | VOUT | 运放输出 |
| 8 | VPOS | 正电源输入 |
3.极限参数
AD603的极限参数如下:
●电源电压Vs:±7.5V;(8正6负)
●输入信号幅度VINP:+2V;
●增益控制端电压GNEG和GPOS:±Vs;(1正2负)
●功耗:400mW;
●工作温度范围;
AD603A:-40℃~85℃;
AD603S:-55℃~+125℃;
●存储温度:-65℃~150℃
4.内部结构
AD603内部结构图如图2所示。AD603由一个可通过外部反馈电路设置 固定增益GF(31.07~51.07)的放大器、0~-42.14dB的宽带压控精密无源衰减器和40dB/V的线性增益控制电路构成。

图2 AD603内部结构图
不难发现它与AD600的不同之处在于:它所使用的固定增益放大器是可以改变增益值的。其增益GF通过VOUT于FDBK的连接形式确定,当VOUT与FDBK短接的时候,GF=31.07dB;当为开路时,GF=51.07dB;在VOUT与FDBK之间接入电阻REXT,可以将GF设置在31.07dB~51.07dB之间的任意值。但是这种模式下的增益精度有所降低,当外接电阻在2K左右时,误差最大。若在VOUT与COMM间接入适当的电阻可以提高增益,最大可达60dB。
5.工作模式
AD603具有三种工作模式:
模式一:将VOUT与FDBK短接,这种接法可以获得最大的带宽——90 MHz,增益范围为-11.07dB~+31.07dB。如图3。

图3 VOUT与FDBK短接
模式二:在VOUT与FDBK之间接入电阻REXT,在FDBK与COMM之间接入5.6pF的电容作为频率补偿。根据放大器的关系式,选取合适的REXT值可以获得不同的增益范围值,当REXT=2.15K欧时,增益范围为:-1dB~+41dB。如图4。

图4 VOUT与FDBK接入电阻REXT
模式三:在VOUT与FDBK间开路,在VOUT与COMM之间接入18pF的电容用于扩展频率响应范围,该模式为高增益模式,增益范围为8.93dB~51.07dB,带宽为9MHz。如图5。

图5 高增益模式
以上三种模式中,增益GF与控制电压VG的关系如图6所示

图6 增益GF与控制电压VG的关系
当VG在-500mV~+500mV的范围内以40dB/V(即25mV/dB,区别与AD600的32mV/dB)进行线性增益控制时,增益G(dB)与VG(V)的关系为:G=40VG+Goi(I=1,2,3),其中VG=VPOS-VNEG。G0i为三种模式下的不同增益常量,模式一:GOi=10dB;模式二:GOi=10dB~30dB(由外接电阻REXT决定);模式三:GOi=30dB。
当控制电压VG在-500mV~+500mV之外时,增益G与VG不再满足线性关系,当VG=-526mV时,增益为G=GF-42.14,当VG=+526时,增益为G=GF。
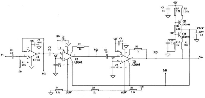
6.典型应用
图7是由两级AD603构成的具有自动增益控制的放大电路,图中由Q1和R8组成一个检波器,用于检测输出信号幅度的变化。由CAV形成自动增益控制电压VAGC,流进电容CAV的电流Q2和Q1两管的集电极电流之差,而且其大小随A2输出信号的幅度大小变化而变化,这使得加在A1、A2放大器1脚的自动增益控制电压VAGC随输出信号幅度变化而变化,从而达到自动调整放大器增益的目的。

图7 AD603典型应用电路
7.注意事项
(1)供电电压一般应选为±5V,最大不得超过±7.5V。
(2)在±5V供电情况下,加在输入端VINP的额定电压有效值应为1V,峰值为±1.4V,最大不得超过±2V。如要扩大测量范围,应在AD603的前面加一级衰减。这样可使输出电压峰值的典型值达到±3.0V。因此AD603后面通常要加一级放大才能接A/D转换器。
(3)电压控制端所加的电压必须非常稳定,否则将造成增益的不稳定,从而增加放大信号的噪声。
(4)信号必须直接连在放大器的脚4,否则将由于阻抗较大而引起放大器精度的降低。
8.信号带宽理解
如果你设计的AD603的带宽为30 MHz,并且输入信号中包含1 MHz和100 MHz两个频率分量,以下是可能发生的影响:
-
1 MHz信号:由于1 MHz信号处于30 MHz带宽之内,AD603可以有效地对其进行增益控制。因此,1 MHz信号可以在AD603中得到适当的增益控制,并且输出信号的幅度可以保持稳定。
-
100 MHz信号:100 MHz信号超出了30 MHz带宽范围。在这种情况下,AD603的增益控制可能不会对100 MHz信号产生明显的影响,因为它无法在超出其带宽范围的频率上有效工作。因此,输出信号的幅度可能会有较大的变化,无法得到有效的增益控制。
需要注意的是,AD603的带宽是指其正常工作的频率范围,但并不意味着在带宽之外的频率上完全无法处理信号。在超出带宽范围的频率上,AD603可能仍然会有一定的响应,但其增益控制的效果可能会降低,甚至变得不稳定。
因此,在设计中,确保所选择的AD603的带宽范围能够覆盖所需的信号频率是很重要的。如果需要处理100 MHz信号,你可能需要选择具有更宽带宽范围的AD603或寻找其他适用于该频率范围的增益控制方案。

浙公网安备 33010602011771号