数据结构_数组,数据结构_链表
数据结构_数组:
数组:Array,是有序的元素序列,数组是在内存中开辟一段连续的空间,并在此空间存放元素。就像是一排出
租屋,有100个房间,从001到100每个房间都有固定编号,通过编号就可以快速找到租房子的人。
简单的说,采用该结构的集合,对元素的存取有如下的特点︰
查找元素快:通过索引,可以快速访问指定位置的元素

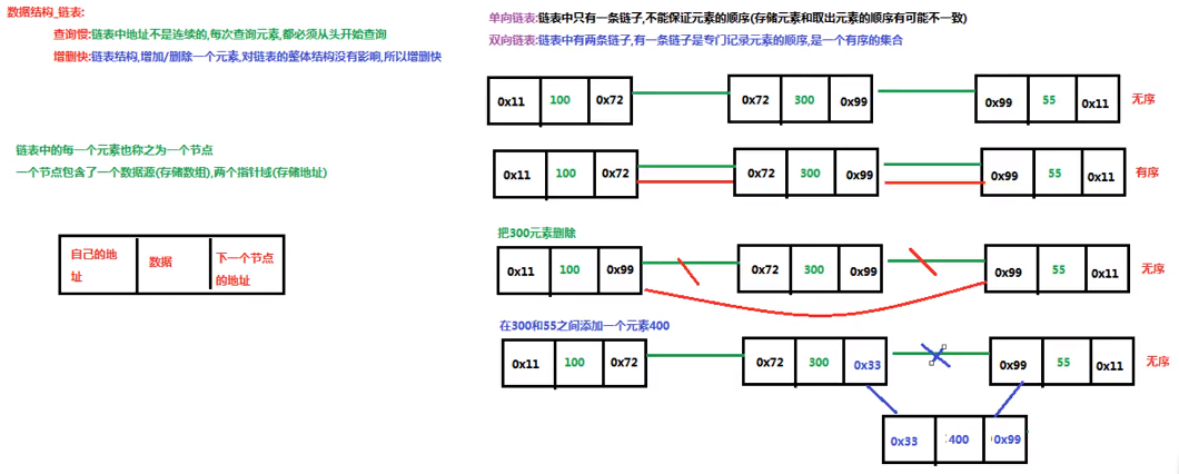
数据结构_链表:
链表:linked list,由一系列结点node (链表中每一个元素称为结点)组成,结点可以在运行时i动态生成。每个
结点包括两个部分:一个是存储数据元素的数据域,另一个是存储下一个结点地址的指针域。我们常说的链表
结构有单向链表与双向链表,那么这里给大家介绍的是单向链表。

浙公网安备 33010602011771号