0基础暴力入门系列之称重PLC从硬件模型搭建到称重数据写表
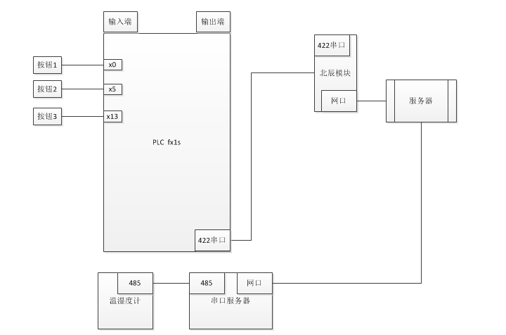
网络连接图

称重按键硬件模型
北辰模块
IPv4 地址: 10.30.15.244
IPv4 子网掩码: 255.255.255.0
IPv4 默认网关: 10.30.15.254
连接fx1s plc的配置说明,
后续可以 通过网线 连接fx1s 编写程序了
Modbus采集 模拟设备
串口服务器
https://detail.tmall.com/item.htm?_u=a11ib2g0895&id=607330249124&spm=a1z09.2.0.0.755a2e8dOF7SXL
modbus 读取
01 04 00 01 00 01 60 0A
01 04 00 01 00 02 20 0B
通过 IoTClient读取 (温湿度计)
这个时候 下面的界面也能收到数据
功率计读取数据
配置 GX Works2 通过北辰模块 连接 fx1s plc
选择 在线=>plc读取


Redis 订阅通道
RedisClient cli = new RedisClient("10.8.7.8:6379,defaultDatabase=7");
//cli.PSubscribe("*", ondata);
cli.PSubscribe("1#小料PLC", ondata);
cli.PSubscribe("2#小料PLC", ondata);
cli.PSubscribe("2#窑炉地磅", ondata);
cli.PSubscribe("3#窑炉地磅", ondata);
cli.PSubscribe("称重采集PLC", ondata);
void ondata(string channel, object d)
{
string msg = $"=={DateTime.Now}=={channel}== -> =={d}==";
edgink_tag_storage x = JsonConvert.DeserializeObject<edgink_tag_storage>(d.ToString());
if (x.ItemValue != emusignalCategory.归零)
{
Console.WriteLine(msg);
XLog.XTrace.WriteLine(msg);
Task.Run(() =>
{
SoundPlayer sp = new SoundPlayer(Properties.Resources.SoundTest);
sp.Play(); //开启
Thread.Sleep(2000);
sp.Stop(); //关闭
});
}
switch (x.ItemValue)
{
case emusignalCategory.采集:
break;
case emusignalCategory.确认:
break;
case emusignalCategory.复位:
break;
case emusignalCategory.窑炉切换:
break;
default:
break;
}
}
Console.ReadKey();

浙公网安备 33010602011771号