RDD基本概念与算子
@
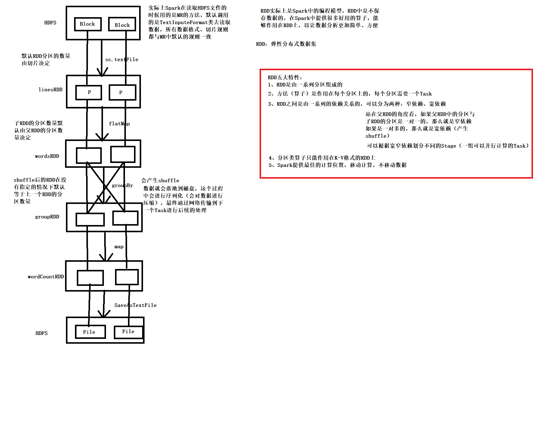
1、什么是RDD
RDD(Resilient Distributed Dataset)叫做弹性分布式数据集,是 Spark 中最基本的数据处理模型。代码中是一个抽象类,它代表一个弹性的、不可变、可分区、里面的元素可并行计算的集合。
- 弹性
存储的弹性:内存与磁盘的自动切换;
容错的弹性:数据丢失可以自动恢复;
计算的弹性:计算出错重试机制;
分片的弹性:可根据需要重新分片。 - 分布式:数据存储在大数据集群不同节点上
- 数据集:RDD 封装了计算逻辑,并不保存数据
- 数据抽象:RDD 是一个抽象类,需要子类具体实现
- 不可变:RDD 封装了计算逻辑,是不可以改变的,想要改变,只能产生新的 RDD,在新的 RDD 里面封装计算逻辑
- 可分区、并行计算
1.1、RDD五大核心属性
- 分区列表
RDD 数据结构中存在分区列表,用于执行任务时并行计算,是实现分布式计算的重要属性。 - 分区计算函数
Spark 在计算时,是使用分区函数对每一个分区进行计算 - RDD之间的依赖关系
RDD 是计算模型的封装,当需求中需要将多个计算模型进行组合时,就需要将多个 RDD 建立依赖关系。RDD之间的依赖关系又可以分为宽依赖与窄依赖 - 分区器
当数据为 KV 类型数据时,可以通过设定分区器自定义数据的分区 - 首选位置
计算数据时,可以根据计算节点的状态选择不同的节点位置进行计算,移动计算不移动数据。
![在这里插入图片描述]()
2、RDD转换算子
转换算子:由一个RDD变成另一个RDD,是RDD之间的转换,是懒执行的,需要action算子触发执行
2.1、单value
map
函数说明:将处理的数据逐条进行映射转换,这里的转换可以是类型的转换,也可以是值的转换。mapPartitions
函数说明:将待处理的数据以分区为单位发送到计算节点进行处理,这里的处理是指可以进行任意的处理,哪怕是过滤数据。mapPartitionsWithIndex
函数说明:将待处理的数据以分区为单位发送到计算节点进行处理,这里的处理是指可以进行任意的处理,哪怕是过滤数据,在处理时同时可以获取当前分区索引。flatMap
函数说明:将处理的数据进行扁平化后再进行映射处理,所以算子也称之为扁平映射- glom
函数说明:将同一个分区的数据直接转换为相同类型的内存数组进行处理,分区不变 groupBy
函数说明:将数据根据指定的规则进行分组, 分区默认不变,但是数据会被打乱重新组合,我们将这样的操作称之为 shuffle。极限情况下,数据可能被分在同一个分区中一个组的数据在一个分区中,但是并不是说一个分区中只有一个组filter
函数说明:将数据根据指定的规则进行筛选过滤,符合规则的数据保留,不符合规则的数据丢弃。当数据进行筛选过滤后,分区不变,但是分区内的数据可能不均衡,生产环境下,可能会出现数据倾斜。- sample
函数说明:根据指定的规则从数据集中抽取数据 distinct
函数说明:将数据集中重复的数据去重sortBy
函数说明:该操作用于排序数据。在排序之前,可以将数据通过 f 函数进行处理,之后按照 f 函数处理的结果进行排序,默认为升序排列。排序后新产生的 RDD 的分区数与原 RDD 的分区数一致。中间存在 shuffle 的过程
2.2、双value
- union
函数说明:对源 RDD 和参数 RDD 求并集后返回一个新的 RDD - intersection
函数说明:对源 RDD 和参数 RDD 求交集后返回一个新的 RDD - subtract
函数说明:以一个 RDD 元素为主,去除两个 RDD 中重复元素,将其他元素保留下来。求差集 - zip
函数说明:将两个 RDD 中的元素,以键值对的形式进行合并。其中,键值对中的 Key 为第 1 个 RDD中的元素,Value 为第 2 个 RDD 中的相同位置的元素。
2.3、Key-Value
reduceByKey
函数说明:可以将数据按照相同的 Key 对 Value 进行聚合groupByKey
函数说明:将数据源的数据根据 key 对 value 进行分组- partitionBy
函数说明:将数据按照指定 Partitioner 重新进行分区。Spark 默认的分区器是HashPartitioner sortByKey
函数说明:在一个(K,V)的 RDD 上调用,K 必须实现 Ordered 接口(特质),返回一个按照 key 进行排序的mapValues
函数说明:在一个(K,V)的 RDD 上调用,对每一个value逐条进行转换。join
函数说明:在类型为(K,V)和(K,W)的 RDD 上调用,返回一个相同 key 对应的所有元素连接在一起的(K,(V,W))的 RDDleftOuterJoin
函数说明:类似于 SQL 语句的左外连接- combineByKey
函数说明:最通用的对 key-value 型 rdd 进行聚集操作的聚集函数(aggregation function)。combineByKey()允许用户返回值的类型与输入不一致。
3、RDD行为算子
行为算子:由一个RDD调用,但最后没有返回新的RDD,而是返回了其他数据类型,行为算子可以触发任务的执行,每个action算子都会触发一个job。
reduce
函数说明:聚集 RDD 中的所有元素,先聚合分区内数据,再聚合分区间数据collect
函数说明:在驱动程序中,以数组 Array 的形式返回数据集的所有元素count
函数说明:返回 RDD 中元素的个数- first
函数说明:返回 RDD 中的第一个元素 take
函数说明:返回一个由 RDD 的前 n 个元素组成的数组countByKey
函数说明:统计每种 key 的个数- save 相关算子
saveAsTextFile
saveAsObjectFile
saveAsSequenceFile
函数说明:将数据保存到不同格式的文件中 foreach
函数说明:分布式遍历 RDD 中的每一个元素,调用指定函数


浙公网安备 33010602011771号