多点视频监控业务如何通过EasyCVR实现视频流的转码、分发、汇总和存储?
在很多零售店、加油站等这样的视频监控项目场景中,多点集中管理是很多项目团队的一个重要需求,根据不同的情况,我们也出具过很多不同的方案来实现这样的需求,本文我们也将和大家一起讨论分析下实现这种需求的过程和难题。
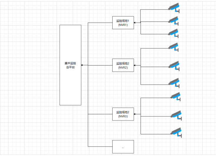
假设在一个项目中有10个不同的点,每个点配置20个摄像头和1台海康威视的NVR,那么总共就是200个摄像头和10个NVR录像机;10个点的视频监控数据需要集中汇总到一个总监控平台,配置一个磁盘阵列的视频存储服务器用于存储各个点NVR的视频流数据。

在对接过程中,会出现两个问题,这里我们给出一个性价比高、简单易用的解决思路,大家也可以参考下。
问题1:
如何通过流媒体中转服务器,对各个点正在监控的摄像头进行实时的数据视频流采集,汇集到各点的网络录像机(NVR),再集中通过流媒体服务器从(网络录像机)NVR拉流或者推流方式,汇总到集中监控总平台?
- 解决方式:
- 海康硬盘录像机可以接入多种摄像机,通过onvif,海康,rtsp等方式来进行接入。我们提供EasyCVR平台来进行硬盘录像机的接入。现在海康的硬盘录像机都是支持海康SDK或者是Ehome,完全可以满足EasyCVR平台接入条件。

问题2:
如何实现集中监控总平台一边实时监控,一边接收各点NVR的视频流存储在磁盘阵列视频流中?如何通过集中监控总平台选择某一个终端的摄像机点,进行北京时间定位回查视频?
- 解决方式:
- EasyCVR自身就拥有云端集中存储的功能,会根据时间来和设备来进行录像的存储和分类,方便我们对录像来进行查找,主要是需要服务器可以成功挂载磁盘来进行录像存储。

浙公网安备 33010602011771号