1.先进控制理论的介绍
什么是先进控制
先进过程控制
先进过程控制(Advanced Process Control)是指区别与常规的PID控制,并具有比常规PID控制效果控制的控制策略,并不专指某种计算机控制算法。
如预测控制,解耦控制,最优控制,自适应控制,鲁棒控制,模糊控制,智能控制,推理控制等。
实施先进控制的最终目的是,使装置在接近其约束边界的条件下运行,增强装置运行的平稳性,减小运行波动,保证产品质量的均匀性,提高目标产品的收率,提高装置的负荷,降低波动造成的运行成本,减少环境污染。
变量分类
| 序号 | 变量分类 | 描述 |
|---|---|---|
| 1 | 被控变量(CV) | 被控变量是装置生产要保证在工艺范围内的一些指标。被控变量(状态与干扰的函数),分为给定点与区域控制等。 |
| 2 | 操作变量(MV) | 操作变量是控制器对装置进行调整的途径和手段。 |
| 3 | 前馈变量(FV) | 前馈变量是不受控制器控制,但对被控变量有干扰的可测量变量,例如来自控制器上游的变量。 |
| 4 | 状态变量(SV) | 能够完全描述动态系统时域行为的所含变量个数最少的变量组称为系统的状态变量。 |
先进控制的主要特点
- 以现代理论为基础
- 系统辨识(最小二乘法为基础)
- 最优控制(极大值原理和动态规划方法)
- 最优估计(卡尔曼滤波理论)
- 以模型为基础,处理多变量控制问题
- 通常用来处理复杂的多变量控制问题,比如大时滞,强耦合,存在变量约束等
- 是建立于常规单回路控制之上的动态协调约束控制
- 对工况变化有较好的适应性
- 模型类型:传递函数,状态控件模型
- 建模方法:机理建模,预测建模
- 借助于计算机来实现
数据处理与传输,模型辨识,控制规律的计算,控制性能的监控,整体系统的监视(包括统计计算,各种图形显示)均依赖于计算机来实现。
产生背景
PID控制系统能解决80%左右的工业控制问题,随着现代控制理论的日益成熟,生产向着大型化,复杂化,方向发展,尤其是面对非线性,强耦合,大滞后系统。PID控制难以满足苛刻的约束调价年和高质量的控制要求。为了能满足这些要求,先进控制应运而生。
应用对象
现代流程工业
- 连续生产过程
-整个生产过程具有连续性和无间断性,通过一系列加工装置对原材料进行规定的化学反应和物理变化,如炼油,化工,电力,造纸,冶金等行业。 - 有明确性能改善要求
-提高控制平稳性
-降低操作人员劳动强度
-改善产品质量或者提高高价值产品收率
-节能将耗 - 生产过程采用计算机控制
应用情况
- 国外
- 全世界已推广应用了近万套
- 美,日等国家的60%石化企业应用了先进控制技术,90%的重点装置上普及了此项技术
- 国内
- 是由,石化集团所属企业已形成共识:先进控制技术是优化装置操作,增强挖潜的有效手段。
- 取得了一定成绩,正在积极推广应用。
工作原理
通过机理分析或数据辨识建立数学模型,清晰描述出变量间的相互影响大小及影响时间。产生扰动是,数学模型能准确预测未来变化。当预测该变化超出设定范围时,提前调节PID的给定值,将扰动的影响消除在萌芽状态。

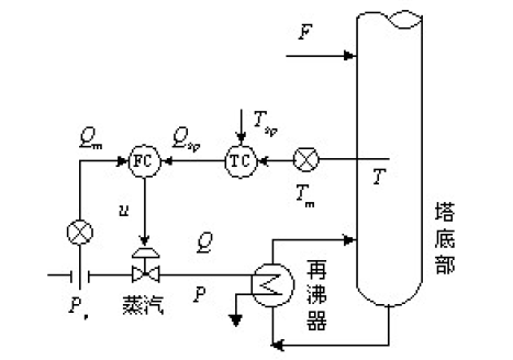
工作原理示例

某精馏塔提馏段如图示,要求控制提馏段温度T,操作变量为蒸汽流量Q ,图中u为调节阀门开度,Pv 为整齐调节阀阀前压力(蒸汽回路的主要干扰),Pv为蒸汽调节阀阀后压力,F为进料量(温度回路的主要干扰)Tm 为T 的测量值
- 串级控制

蒸汽流量作为副参数,与主参数(提馏段温度)组成如上图所示的串级控制系统,以提高控制系统的抗干扰能力,如下图。

- 先进控制

将影响提馏段温度的其他干扰因素也纳入系统,比如进料量作为前馈变量。当预测模型预估到一段时间后提馏段温度将超出设定范围时,先进控制系统根据模型变量间的影响关系确定调节作用,将该作用输出到蒸汽PID控制器中,通过调节蒸汽流量来实现温度的平稳控制。同时,在温度平稳的基础上,对生产进行优化控制,减少蒸汽用量,实现节能降耗。
数据流向
先进控制模块运行在上位机服务器端。在DCS操作站新建先进控制画面用于监控与操作。通过OPC接口实现先进控制服务器与DCS间的数据通讯。先进控制通过OPC从DCS读取数据,并根据变量间模型关系计算出调节量,然后将该调节量通过OPC写入常规PID控制回路的设定值,进而控制现场执行机构,实现变量的闭环控制。

预测控制技术
发展历程
- 自20世纪50年代末发展起来的以状态空间方法为基础的现代控制理论,为过程控制带来了基于模型的状态反馈,输出反馈等一系列多变量控制方法;对状态不能直接测量的情形,也有观测器和估计器等技术和工具。
- 20世纪70年代以来,加强了建模理论,辨识技术及最优控制等工程化的研究。
- 20世纪70年代末,出现模型预估控制。
- 20世纪80年代初,出现了模型算法控制,动态矩阵控制等。
- 20世纪80年代,许多模型预估控制的工程化软件包研制成功。
80年代后,预估控制的研究和应用有了很大的发展,提出了很多改进算法。例如: - 有时滞对象,非最小相位对象,非自衡被控对象,多输入输出时的预测控制研究;
- 有约束情况下的算法研究;
- 预测控制的状态控件表示方法,利用现代控制理论的方法进行设计;
- 对于非线性系统采用非线性模型作为预测模型进行控制;
算法类别
法国和美国最早将预测控制运用于过程控制领域,如:
- 动态矩阵控制(DMC:Dynamic Matrix Control)
- 模型预估启发式控制(MPHC:Model Predictive Heuristic Control)
- 模型算法控制(MAC:Model Algorithm Control)
- 内膜控制(IMC:Internal Model Control)
- 广义预估控制(GPC:General Predictive Control)
- 基于状态空间模型的预估控制(SFPC:State Feedback Predictive Control)
组成部分

模型算法控制MAC
1.参考轨迹
在设定值发生跃变时,若要求输出迅速跟踪这一变化,往往需要施加大幅值的控制量,不仅难以实现而且一旦实现还会导致输出变化不平稳。所以在MAC中设定一条平滑的参考轨迹,使输出由当前值逐步过渡到设定值。令设定值为\(y^s\),参考轨迹为如下的一阶指数形式:
其中 \(\alpha=e^{(-\tfrac{T}{T_i})}\) ,T为采样周期,\(T_i\)为一阶惯性环节的时间常数,\(\alpha\)为柔化系数,\(T_i\)越小,\(\alpha\)越小,参考轨迹就能越快地到达设定值,但是系统的鲁棒性也越差。因此\(\alpha\)是一个影响动态性能和鲁棒性的关键设计参数。
2.模型预估
PID控制与先进控制的区别
PID控制与先进控制的区别
PID控制为先进控制的基础,先进控制的投用效果受PID控制性能影响。在实施先进控制项目过程中通常需要进行PID整定,良好的PID自控率是先进控制投用性能的保障。

| 序号 | PID控制 | 先进控制 |
|---|---|---|
| 1 | PID控制不需要建立数学模型,使用简单,易于被现场操作人员接受,通常能解决80%的工业控制问题 | 先进控制需要建立精确的数学模型,可有效提高现场控制水平,通过多变量的预测算法解决控制难题 |
| 2 | PID控制是一种基于偏差的反馈控制,当偏差出现时才产生控制作用 | 先进控制技术基于模型预测,当预测到偏差出现时就会提前产生控制作用 |
| 3 | PID控制为单入单出控制,只局限于一对变量之间的相互关系 | 先进控制技术为多入多出控制,将装置或某一单元作为整体,统筹考虑多变量间相互影响关系 |
| 4 | PID控制采用给定点控制策略,调节频繁 | 先进控制采用区域控制策略,减少调节频率(也可实现给定点控制) |
先进控制与黑屏操作的区别
| 项目 | 黑屏操作 | 先进控制 |
|---|---|---|
| 定义 | 黑屏操作是指通过对DCS系统中PID控制回路的比例(P),积分(I),微分(D)三个参数进行优化调整,在一定程度上减小装置温度,压力,流量或者液位的波动范围 | 先进控制全称为先进过程控制(Advanced Process Control),简称APC,一般并不专指某种算法,如最优控制,解耦控制,推理控制,自适应控制,鲁棒控制,模糊控制,智能控制,预测控制都可以称之为先进控制 |
| 本质和目标 | 黑屏操作实质是常规控制PID参数整定,通过PID参数整定,获取更好的一组比例(P),积分(I),微分(D)三个参数,在一定程度上提高装置的平稳性和自控率,减轻操作人员操作强度 | 先进控制属于常规控制PID回路之上的高级控制,通过装置测试或者机理分析获得装置或单元的各类变量之间的动态数学模型,采用模型预测控制策略,提高装置运行平稳性,并且在平稳的基础上进行卡边操作和优化控制,提高高附加 |
| 工作内容 | 装置PID控制回路考察,摸清各回路控制效果;PID控制回路参数整定,优化比例,积分,微分参数;调整装置不合理的控制回路;全装置PID参数联调 | 装置考察,提出针对性的详细设计方案;PID控制回路参数整定,优化比例,积分,微分参数;软测量和控制器模型开发;控制器离线仿真;控制器上线投用及调整 |
黑屏操作和先进控制都需要对PID进行整定,黑屏操作为实施先进控制提供了良好的PID回路,同时先进控制解决了黑屏操作难以解决的大滞后,耦合等控制问题,提高了黑屏效果。
效益点
经济效益
- 实时监控,保证生产安全;
- 通过实施先进控制,重要变量的均方差平均降低;
- 通过软测量技术,实现主要产品质量在线观测,保证产品质量;
- 通过卡边操作与实时优化,降低质量过剩,提高目标产品的收率;
- 适应生产方案,原料性质和处理量变化,提高装置处理新鲜原料的能力;
社会效益
- 提高操作水平,降低劳动强度;
- 提高装置自控率和自动化水平;
- 节能减排,减少环境污染。
- 提高企业科学技术水平,增强企业竞争力;
- 在更高水平上实现“安,稳,长,满,优”。

先进过程控制(Advanced Process Control)是指区别与常规的PID控制,并具有比常规PID控制效果控制的控制策略,并不专指某种计算机控制算法。
浙公网安备 33010602011771号