控制要求:
某传输线由两个传送带组成,按物流要求,当按下启动按钮S1时,皮带电动机M2首先启动,延时5s后,皮带电动机M1自启动;如果按停止按钮S2,则M1立即停止
延时10s后,M2自动停机。

① 方法1,采用通电延时定时器和保持型通电延时定时器

② 方法2,采用通电延时定时器和断电延时定时器

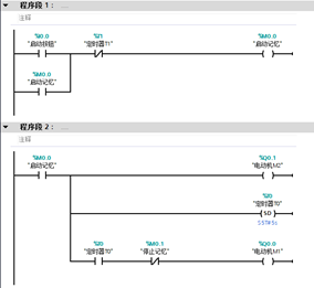
就两台电动机的顺启逆停来说,我始终感觉这是最简洁的程序了。
③ 方法3,用两个通电延时定时器


这种方法可能看着啰嗦一点,但是却也是有章可循的,虽然每一种定时器看起来简单,但是用起来却也是变化多端的,这是不是就是编程的奥妙所在呢?
当然和之前一样,这个程序的实现方式绝对不只这些,如果采用顺序控制的编程逻辑,那又可以写出几个程序来了,那又另当别论了。
posted on
浙公网安备 33010602011771号