EtherCAT转Modbus RTU工业材料采集网关:采集BMS与 PLC实时数据

一、项目背景
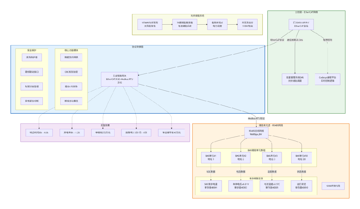
某新能源企业在西北某 100MW 光伏储能电站工程中,面临异构设备通信适配难题:电站核心控制采用汇川 H3U-XP 系列 PLC(支持 EtherCAT 协议),负责光伏板功率调节、储能系统充放电调度及电网并网协同;现场配备 20 套集装箱式储能单元,每套单元搭载独立的BMS 储能电池管理系统(仅支持 Modbus RTU 协议,借助 RS485 接口通信),承担电池电压、电流、温度、SOC(剩余电量)、SOH(健康状态)等参数监测与均衡控制。

因协议不兼容,PLC 与 BMS 系统无法直接实现信息交互,导致三大核心痛点:一是充放电调度滞后,BMS 采集的电池状态数据需人工每小时汇总上传至 PLC,造成储能环境响应电网负荷指令延迟超 30 秒,光伏弃电率达 8%;二是安全风险突出,电池过充、过温等异常状态无法实时反馈至 PLC,需依赖人工巡检发现,每月发生 2-3 次轻微热失控预警,存在安全隐患;三是运维效率低下,20 套 BMS 系统需逐套手动调试参数,单套维护耗时 30 分钟,且无法统一监控电池运行状态,运维成本居高不下。

二、解决方案设计
1. 核心架构搭建
采用 “汇川 PLC→协议转换网关→BMS 储能电池管理系统” 的三层通信架构,通过协议转换网关实现EtherCAT转Modbus RTU通讯,无需改造原有设备硬件,迅速打通光伏储能系统的数据传输链路。
2. 核心设备选型
控制主站:汇川 H3U-XP PLC(EtherCAT 主站,支持 Codesys 编程环境,指令执行周期≤0.5ms,满足储能环境实时调度需求);
协议转换核心:工业智能网关(EtherCAT 从站 + Modbus RTU 主站双模式,支持 2 路 RJ45 以太网接口、1 路 RS485 接口,输入输出各 256 字节 PDO 长度,防护等级 IP30,适配户外储能集装箱环境);

储能管理:20 套 BMS 储能电池管理系统(Modbus RTU 从站,支持单体电池电压采集精度 ±0.01V,温度采集精度 ±0.5℃,具备过充、过放、过温保护功能)。
3. 硬件部署与接线
工业 PLC 网关通过 DIN 导轨安装于储能电站中央控制柜,EtherCAT 端口经工业级屏蔽网线接入汇川 PLC 的 EtherCAT 总线,采用链式组网方式,支持热插拔,便于后期扩容;
工业 PLC 网关Modbus RTU 端口通过 RS485 双绞屏蔽线与 20 套 BMS 环境并联连接,总线两端加装 120Ω 终端电阻匹配阻抗,减少信号衰减;
所有设备采用共地接线设计,配备浪涌保护器,抵御新能源电站户外雷击、电磁干扰等恶劣环境影响,保障通信稳定性。
4. 协议映射与安全防护配置
寄存器精准映射:借助工业数据采集网关可视化安装程序,将 BMS 系统核心参数寄存器与 EtherCAT PDO 数据对象建立一一对应关系,包括 SOC 值(40001)、单体电池最高电压(40003)、电池组温度(40005)、运行状态(40010)等关键数据,同时将 PLC 充放电功率指令寄存器映射为 Modbus RTU 控制指令,实现双向数据透明传输,通信参数统一配置为波特率 9600bps、数据格式 <8,N,1>,确保与 BMS 架构完全兼容;
安全机制搭建:配置工业数据采集网关的通信加密功能,对 PLC 与 BMS 之间传输的数据进行 CRC 校验,防止数据篡改或丢失;设置权限分级管理,仅授权人员可修改网关配置参数,避免误操作导致通信中断;
异常防护设计:启用工业智能网关的断线重连与素材缓存功能,通信中断时自动缓存关键数据(缓存容量≥1000 条),恢复连接后自动补传;针对电池过充、过温等紧急场景,调整工业智能网关硬线联动接口,触发异常时直接输出开关量信号至 PLC,实现双重安全保障。

三、应用效果与价值体现
1. 发电效率显著提升
PLC 通过协议转换网关实时获取 BMS 系统的电池状态信息,充放电调度响应时间从 30 秒缩短至 0.8 秒,精准匹配电网负荷需求,光伏弃电率从 8% 降至 1.2%,电站年发电量增加约 680 万 kWh,年增收约 272 万元。
2. 安全保障能力升级
BMS 系统的电池异常信息(过充、过温等)通过工业通讯网关实时回传至 PLC,触发 PLC 立即执行停机保护指令,响应时间≤1 秒,彻底杜绝热失控风险,设备安全故障发生率从每月 2-3 次降至 0 次,保障电站稳定运行。
3. 运维成本大幅降低
利用工业通讯网关实现 20 套 BMS 平台的集中监控与参数远程调试,单套维护时间从 30 分钟缩短至 5 分钟,运维效率提升 83%;同时自动生成电池运行报表与故障日志,减少人工巡检工作量,年节省运维成本约 45 万元。
4. 系统扩展性增强
工业 PLC 网关支持最多 32 台 Modbus RTU 设备接入,后续电站扩容新增储能单元时,仅需扩展寄存器映射配置,无需改动核心控制系统,可飞快适配 100MW 以上规模储能电站需求。
四、案例总结
本案例通过协议转换网关的协议转换能力,成功克服了新能源发电行业中汇川 EtherCAT PLC 与 Modbus RTU 协议 BMS 体系的异构通信难题,实现了光伏储能架构的智能化调度、安全化运行与高效化运维。
方案无需大规模改造原有设备,投入成本低、实施周期短(仅 2 天搞定部署调试),不仅彻底解决了调度滞后、安全风险、运维繁琐等核心痛点,还为新能源电站搭建了可扩展的工业通信架构,适配 “光伏 + 储能”“光储充一体化” 等多种新能源应用场景,是新能源发电行业高性价比的异构设备集成解决方案。
浙公网安备 33010602011771号