高通WLAN驱动框架、原理
一、硬件部分
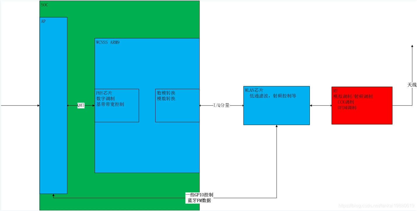
整体架构

其实主要由三部分组成:运行在modem侧的wcnss arm9处理器,AP,以及WLAN芯片。
二、软件组成
1.位于modem侧的hlos运行固件,启动子系统
2.运行与ap侧的一些守护进程,完成固件配置的下载
高通wlan驱动,主要是通过ap去控制该wcnss arm9的wifi基带处理器。
三、驱动代码组成
驱动初始化电源初始化:wlan_hdd_main.c
与上层wpa_supplicant交互:cfg80211接口未wlan_hdd_cfg80211.c
ioctl命令为wlan_hdd_wext.c
与WCNSS子系统交互为:wlan_hdd_tx_rx.c wlan_hdd_softap_tx_rx.c
电源管理为:wlan_hdd_dev_pwr.c wlan_hdd_early_suspend.c
读取配置文件:wlan_hdd_cfg.c读取WCNSS_qcom_cfg.ini
FTM操作为:wlan_hdd_ftm.c读取WCNSS_qcom_wlan_nv.bin
四、用户空间交互

————————————————
版权声明:本文为CSDN博主「雷古拉斯」的原创文章,遵循CC 4.0 BY-SA版权协议,转载请附上原文出处链接及本声明。
原文链接:https://blog.csdn.net/tankai19880619/article/details/93848017
WiFi模块 driver驱动框架(sdio接口、pcie接口)
https://blog.csdn.net/qq_36741413/article/details/124966709?spm=1001.2101.3001.6650.1&utm_medium=distribute.pc_relevant.none-task-blog-2%7Edefault%7ECTRLIST%7Edefault-1-124966709-blog-108381772.pc_relevant_default&depth_1-utm_source=distribute.pc_relevant.none-task-blog-2%7Edefault%7ECTRLIST%7Edefault-1-124966709-blog-108381772.pc_relevant_default&utm_relevant_index=2

浙公网安备 33010602011771号