会员
众包
新闻
博问
闪存
赞助商
HarmonyOS
Chat2DB
所有博客
当前博客
我的博客
我的园子
账号设置
会员中心
简洁模式
...
退出登录
注册
登录
虚极静笃
CnBlogs
Home
New Post
Contact
Admin
Subscription
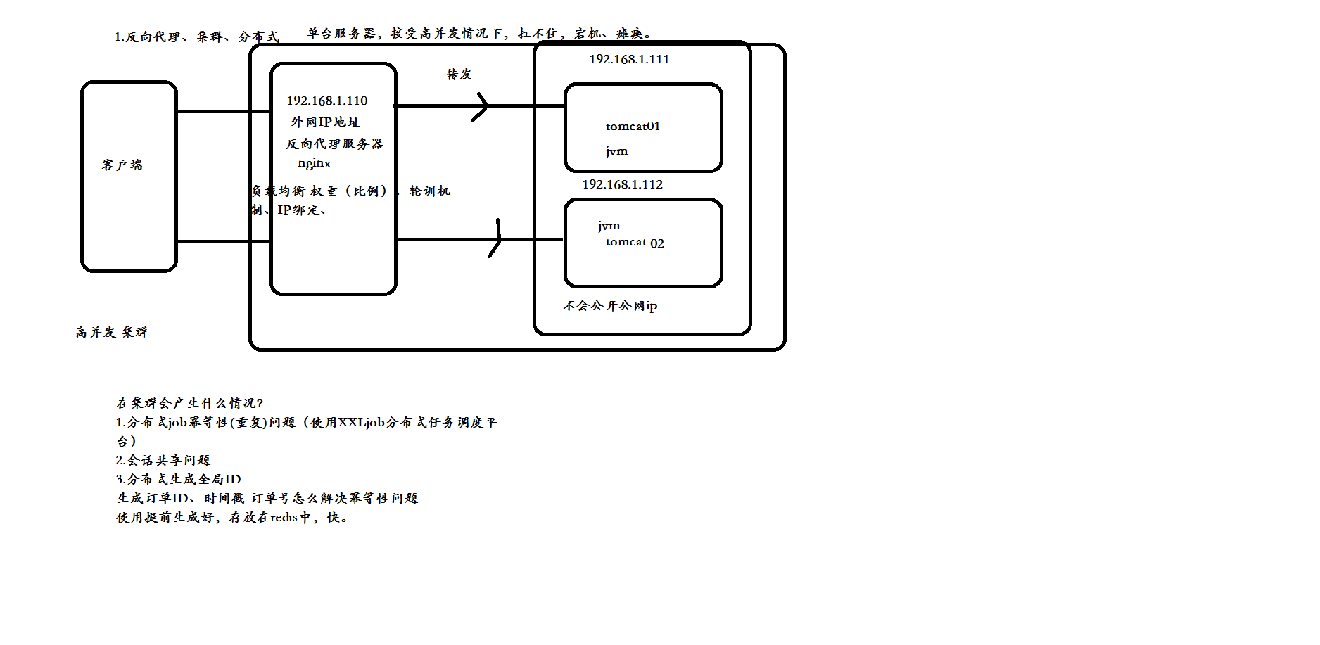
服务器集群产生的问题
posted @
2019-01-23 13:30
虚极静笃
Views(
151
) Comments(
0
)
收藏
举报
刷新页面
返回顶部
公告