Redis ----RDB/AOF


900 秒一次写入



没满足RDB存储的三个条件
aof中不会出现redis....这些标识




当aof记录一些重复的指令是,(对一个KEY一致做修改操作,最终效果就是一个,但AOF只记录操作指令)

只需要(老版本)对AOF 多余指令做重写 减小AOF文件大小






增量日志+全量时点数据
rdb---->快,但是数据易缺失,数据不全,。dump文件形式存储
----
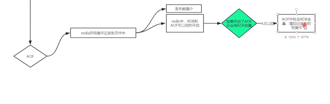
aof---》需开启appendonly 以指令的方式进行存储,恢复速度慢,但是数据全面
需要手动
减少AOF重复指令来减少aof的文件大小
-----
混合模式,
开启后前面是以redis开头的rdb存储模式,后面再追加的指令将以明文的方式进行存储
恢复速度快,



明文记录,会执行里面的flushAll里面所有的key都没有了, 只要不执行bgrewriteaof就能拿到历史数据
可以再vim appendonlyfileAOF文件中吧最后三行删掉就可以了


当重写后达到100 64mb不能再重写后就会自动扩容

浙公网安备 33010602011771号