iso五层模型



ip地址 :点分字节 一个点隔开一个字节,一个字节8个二进制位,11111111 11111111 11111111 11111111
255 255 255 255
ip和掩码做与运算 可以得出网络号
上述ip地址和子网与运算为192.168.150.0 (这个网段,你为这个网段的第14位)
在网络中有路由表一般都在路由器中 当需要寻找的www.baidu.com的ip地址与掩码做与运算,当与0.0.0.0 与时 结果还是0.0.0.0 与0与运算所有结果都为0,得到吓一跳的地址要出局域网首先得走网关,则从该网关出去寻找吓一跳
路由器中只存吓一跳地址,所有设备不需要太多的成本,低内存,传输可靠

网络层就是找到吓一跳
后面就交给网络链路层
mac 网卡地址+ip地址(目标地址)+port(端口号)
mac 地址(arp -a) 统一局域网
网关中0.0.0.0只有一个 同一个局域网 如果有具体ip地址则不是本地ip

---------------------------------------------------------------------------------------------------------------------------



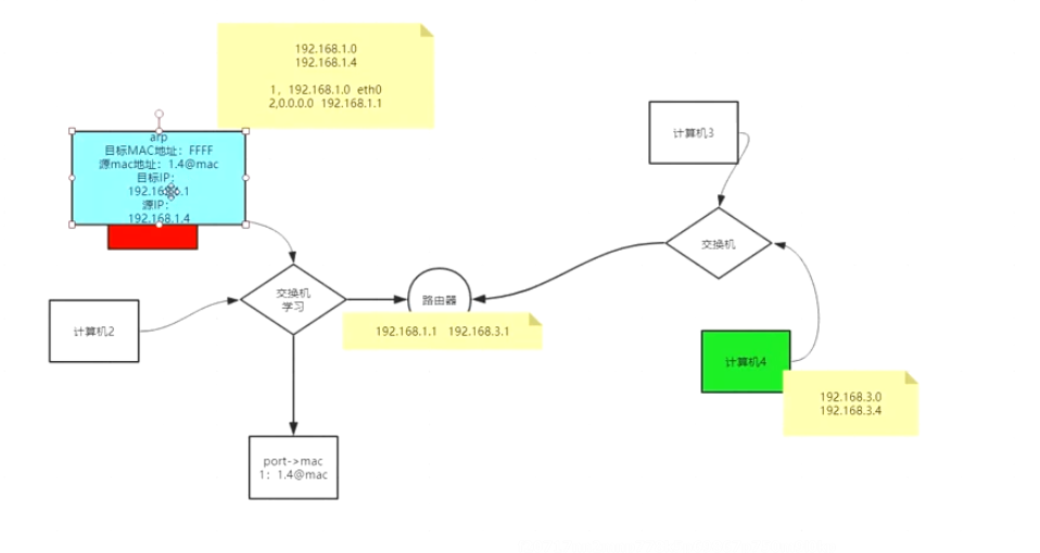
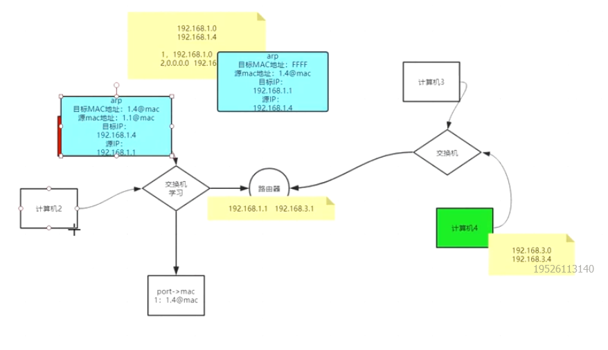
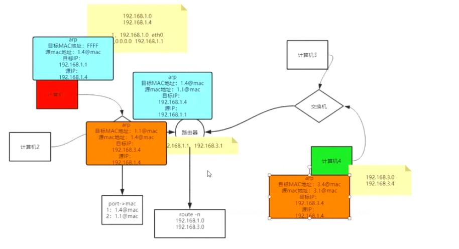
假设 计算机一要访问计算机4 ip地址 默认网关 子网掩码
计算机1本身的路由表会有 192.168.1.0 0.0.0.0 255.255.255.0
0.0.0.0 192.168.1.1/2 255.255.255.0
当要寻找计算机4ip地址为192.168.3.4 时 与子网掩码做与运算 发现 不是本网段的ip地址,所以转发个路由器的默认网关
一个路由器有两个不同网段(多个?)
所以ip地址在外面套一层路由器的mac地址
----但是我们在刚开机的时候arp -a里面的地址是空的(arp协议)
所以会先发一个arp的包

这里还会附带自己的mac地址
首先该包会从192.168.1.4发出来,经过交换机,交换机发现mac地址是FFFFFFFF这个包会被广播,计算机2也会受到该包,但是发现它的目标地址不是自己,就会扔掉,
路由器发现目标地址是自己,就会响应响应这个数据包, 协议约束了 如果来的包里面带有arp 会将自己mac地址的包发回去

附带自己的mac地址
当经过交换机时,交换机具有学习能力记录port+mac学习

当数据发回再经过交换机时,就不需要广播了,直接发给192.168.1.4




浙公网安备 33010602011771号