GMII、SGMII和SerDes的区别和联系
经过查询资料,加上自己的理解形成本文,如有错误,欢迎批评指正。

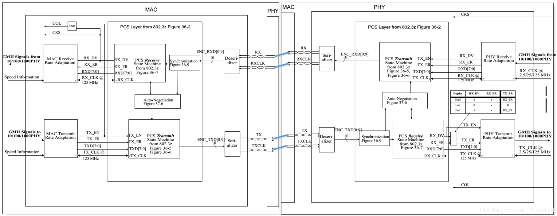
图1 SGMII的MAC侧和PHY侧
刚看到上图时,感觉很奇怪,PCS为什么还存在于MAC中?GMII规范中PCS只存在于PHY中,见下图。

图2 GMII在OSI模型中的位置
实际上SGMII对应的MAC和PHY的划分是将SGMII接口断开,一端归为MAC,一端归为PHY;同样,GMII对应的MAC和PHY的划分是将GMII接口断开,一端归为MAC,一端归为PHY。下图是将图1整理后的图。

图3 整理后的SGMII信号接收和发送流程
上图可以看出,SGMII接口就是使用了SerDes技术的GMII接口,SerDes上跑的是10b信号,在接收端,PCS Transmit将GMII的8b信号编码为10b信号,经过Serializer串行化后在SerDes高速路上传输到PCS Receive模块,它将10b信号解码为8b信号送至MAC Receive Rate Adaptation模块。因此SGMII相对于GMII多了个S,这个S就是SerDes技术,它提供了一个高速传输通道。
在交换芯片中经常可以看到1个Port可以被配置为SGMII/SerDes模式,个人理解的是SGMII相对于SerDes多了一个速率协商(比如上图中的PHY Receive Rate Adaptation模块),当使能了SGMII模式,就是使能了PHY Receive Rate Adaptation模块,当使能了SerDes模式,就是禁用了或者未使用PHY Receive Rate Adaptation模块,这样猜测的原因是在光模块或者电模块选型时,发现SerDes接口的光模块或电模块总是仅支持1000Mbps速率;而SGMII接口的电模块总是能支持10/100/1000Mbps速率,但是没看到能支持这种猜测的文章。
下图是SerDes的发送和接收结构。

图4 SerDes的发送和接收结构
SerDes通道传输的10b信号,因此在SerDes发送端,需要上图的PCS实现8b/10b编码,之后是串行化以上高速跑道;
在SerDes接收端,需要上图的PCS实现10b/10b解码,之后是解串行化,以下高速跑道。
在进行电路设计时,当交换的1个Port配置为SerDes模式,它能接光模块和电模块,但是速率是不可协商的,当接光模块,光模块也仅是进行光电或电光的转换,以在光纤中传输,并不涉及到PCS等概念;当配置为SGMII模式,它只能接电模块,因为电模块内部是有PHY和变压器的,所以此时的设计模式就是MAC+PHY+变压器的常规模式。

浙公网安备 33010602011771号