C语言的核心--指针
前言
计算机中所有的数据都必须放在内存中,不同类型的数据占用的字节数不一样,如 int 占用 4 个字节,char 占用 1 个字节。为了正确地访问这些数据,必须为每个字节都编上号码,就像门牌号、身份证号一样,每个字节的编号是唯一的,根据编号可以准确地找到某个字节。

将内存中字节的编号称为地址(Address)或指针(Pointer)。地址从 0 开始依次增加,对于 32 位环境,程序能够使用的内存为 4GB,最小的地址为 0,最大的地址为 0XFFFFFFFF
#include <stdio.h>
int main()
{
int a = 100;
char str[20] = "I love U!";
printf("%#X, %#X\n", &a, str);
return 0;
}
运行结果:
0X28FF3C, 0X28FF10
%#X表示以十六进制形式输出,并附带前缀0X。a 是一个变量,用来存放整数,需要在前面加&来获得它的地址;str 本身就表示字符串的首地址,不需要加&。
C语言中有一个控制符%p,专门用来以十六进制形式输出地址,不过 %p 的输出格式并不统一,有的编译器带0x前缀,有的不带,所以此处我们并没有采用。
一切都是地址
数据和代码都以二进制的形式存储在内存中,计算机无法从格式上区分某块内存到底存储的是数据还是代码。当程序被加载到内存后,操作系统会给不同的内存块指定不同的权限,拥有读取和执行权限的内存块就是代码,而拥有读取和写入权限(也可能只有读取权限)的内存块就是数据。CPU 只能通过地址来取得内存中的代码和数据,程序在执行过程中会告知 CPU 要执行的代码以及要读写的数据的地址。如果程序不小心出错,或者开发者有意为之,在 CPU 要写入数据时给它一个代码区域的地址,就会发生内存访问错误。CPU 访问内存时需要的是地址,而不是变量名和函数名!变量名和函数名只是地址的一种助记符,当源文件被编译和链接成可执行程序后,它们都会被替换成地址。
什么是指针
数据在内存中的地址也称为指针,如果一个变量存储了一份数据的指针,我们就称它为指针变量。
举个栗子:
现在假设有一个 char 类型的变量 c存储了字符 'K'(ASCII码为十进制数 75),并占用了地址为 0X11A 的内存(地址通常用十六进制表示)。
有一个指针变量 p,它的值为 0X11A,正好等于变量 c 的地址,这种情况我们就称 p 指向了 c,或者说 p 是指向变量 c 的指针。

指针变量的定义
定义指针变量与定义普通变量非常类似,不过要在变量名前面加星号*,格式为:
datatype *name;
或者
datatype *name = value;
*表示这是一个指针变量,datatype表示该指针变量所指向的数据的类型 。
例如:
int *p1;//p1 是一个指向 int 类型数据的指针变量,至于 p1 究竟指向哪一份数据,应该由赋予它的值决定。
int a = 521;
int *pa = &a;
//在定义指针变量 pa 的同时对它进行初始化,并将变量 a 的地址赋予它,此时 pa 就指向了 a。
//值得注意的是,pa 需要的一个地址,a 前面必须要加取地址符&,否则是不对的。
注意点:
指针变量也可以被多次写入
Eg:
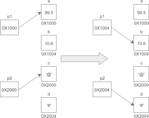
//定义普通变量
float a = 99.5, b = 10.6;
//定义指针变量
char *p2 = &c;
//修改指针变量的值
p1 = &b;
*是一个特殊符号,表明一个变量是指针变量,定义 p1、p2 时必须带。而给 p1、p2 赋值时,因为已经知道了它是一个指针变量,就没必要多此一举再带上,后边可以像使用普通变量一样来使用指针变量。也就是说,定义指针变量时必须带,给指针变量赋值时不能带。
假设变量 a、b、c、d 的地址分别为 0X1000、0X1004、0X2000、0X2004,如图所示:

指针变量也可以连续定义
int *a, *b, *c; //a、b、c 的类型都是 int*
注意每个变量前面都要带*.
通过指针变量取得数据
指针变量存储了数据的地址,通过指针变量能够获得该地址上的数据:
格式为:
*pointer;
这里的*称为指针运算符,作用是取得某个地址上的数据.
eg:
#include <stdio.h>
int main()
{
char a = 'Q';
char *p = &a;
printf("%c, %c\n", a, *p); //两种方式都可以输出a的值
return 0;
}
运行结果:
Q,Q
CPU 读写数据必须要知道数据在内存中的地址,普通变量和指针变量都是地址的助记符,虽然通过 *p 和 a 获取到的数据一样,但它们的运行过程稍有不同:a 只需要一次运算就能够取得数据,而 *p 要经过两次运算,多了一层“间接”。
假设变量 a、p 的地址分别为 0X1000、0XF0A0

程序被编译和链接后,a、p 被替换成相应的地址。使用 *p 的话,要先通过地址 0XF0A0 取得变量 p 本身的值,这个值是变量 a 的地址,然后再通过这个值取得变量 a 的数据,前后共有两次运算;而使用 a 的话,可以通过地址 0X1000 直接取得它的数据,只需要一步运算。
使用指针是间接获取数据,使用变量名是直接获取数据,前者比后者的代价要高
这里应该注意:
*在不同的场景下有不同的作用:可以用在指针变量的定义中,表明这是一个指针变量,以和普通变量区分开;使用指针变量时在前面加表示获取指针指向的数据,或者说表示的是指针指向的数据本身。
定义指针变量时的和使用指针变量时的意义完全不同
关于 * 和 &
假设有一个 char 类型的变量 a,pa 是指向它的指针,那么&a和&pa分别是什么意思呢?
&a可以理解为(&a),&a表示取变量 a 的地址(等价于 pa),*(&a)表示取这个地址上的数据(等价于 pa),绕来绕去,又回到了原点,&a仍然等价于 a。
&pa可以理解为&(pa),pa表示取得 pa 指向的数据(等价于 a),&(pa)表示数据的地址(等价于 &a),所以&*pa等价于 pa。
对*的总结
星号*主要有三种用途:
- 表示乘法,例如a = 3,b = 5,c = a * b;
- 表示定义一个指针变量,以和普通变量区分开
- 表示获取指针指向的数据,是一种间接操作
指针运算
指针变量保存的是地址,地址本质上也是一个整数,所以指针变量可以进行部分运算,包括加法,减法和比较运算,从使用来说,乘法和除法没有意义,我们不再赘述。
#include <stdio.h>
int main()
{
int a , *pa = &a, *paa = &a;
double b , *pb = &b;
char c , *pc = &c;
//初始值,%x用来进行十六进制输出
printf("&a=%#X, &b=%#X, &c=%#X\n", &a, &b, &c);
printf("pa=%#X, pb=%#X, pc=%#X\n", pa, pb, pc);
//加法运算
pa++; pb++; pc++;
printf("pa=%#X, pb=%#X, pc=%#X\n", pa, pb, pc);
//减法运算
pa -= 2; pb -= 2; pc -= 2;
printf("pa=%#X, pb=%#X, pc=%#X\n", pa, pb, pc);
//比较运算
if(pa == paa)
{
printf("%d\n", *paa);
}
else
{
printf("%d\n", *pa);
}
return 0;
}
运行结果:
&a=0X28FF44, &b=0X28FF30, &c=0X28FF2B
pa=0X28FF44, pb=0X28FF30, pc=0X28FF2B
pa=0X28FF48, pb=0X28FF38, pc=0X28FF2C
pa=0X28FF40, pb=0X28FF28, pc=0X28FF2A
2686784
从结果可看出:pa、pb、pc 每次加 1,它们的地址分别增加 4、8、1,正好是 int、double、char 类型的长度;
减 2 时,地址分别减少 8、16、2,正好是 int、double、char 类型长度的 2 倍
原因其实很简单,数组中的所有元素在内存中是连续排列的,如果一个指针指向了数组中的某个元素,那么加 1 就表示指向下一个元素,减 1 就表示指向上一个元素,这样指针的加减运算就具有了现实的意义。如果不是跳过相应类型的对应的字节,那么就会造成数据的混乱, 在使用过程中没有任何现实意义。
对于其他运算,当对指针变量进行比较运算时,比较的是指针变量本身的值,也就是数据的地址。如果地址相等,那么两个指针就指向同一份数据,否则就指向不同的数据。不能对指针变量进行乘法、除法、取余等其他运算,除了会发生语法错误,也没有实际的含义。
数组指针
先回忆一下数组的定义:数组(Array)是一系列具有相同类型的数据的集合,每一份数据叫做一个数组元素(Element)。数组中的所有元素在内存中是连续排列的,整个数组占用的是一块内存。我们在定义数组时,要给出数组名和数组长度,数组名可以认为是一个指针,它指向数组的第 0 个元素。在C语言中,我们将第 0 个元素的地址称为数组的首地址。
数组名的本意是表示整个数组,也就是表示多份数据的集合,但在使用过程中经常会转换为指向数组第 0 个元素的指针,所以上面使用了“认为”一词,表示数组名和数组首地址并不总是等价。
这里我们给出一个例子,供大家体会用指针遍历整个数组的一种方法:
#include <stdio.h>
int main()
{
int arr[] = { 1,2,3,4,5 };
int len = sizeof(arr) / sizeof(int); //求数组长度
//这个技巧在以后会经常使用到
int i;
for(i=0; i<len; i++)
{
printf("%d ", *(arr+i) ); //*(arr+i)等价于arr[i]
}
printf("\n");
return 0;
}
运行结果:
1 2 3 4 5
//代码分析:
`sizeof(arr) / sizeof(int)`用来求数组的长度,sizeof(arr) 会获得整个数组所占用的字节数,
sizeof(int) 会获得一个数组元素所占用的字节数,它们相除的结果就是数组包含的元素个数,也即数组长度
在获取数值时,我们使用了*(arr+i)表达式,arr 是数组名,指向数组的第 0 个元素,表示数组首地址,
arr+i 指向数组的第 i 个元素,*(arr+i) 表示取第 i 个元素的数据,它等价于 arr[i]。
//arr 是int*类型的指针,每次加 1 时它自身的值会增加 sizeof(int),加 i 时自身的值会增加 sizeof(int) * i
我们还可以定义一个指针:
int arr[] = { 1,2,3,4,5 };
int *p = arr;
如果一个指针指向了数组,我们就称它为数组指针(Array Pointer)。
在这个定义中,arr 本身就是一个指针,可以直接赋值给指针变量 p。arr 是数组第 0 个元素的地址,所以int *p = arr;也可以写作int *p = &arr[0];。即arr、p、&arr[0] 这三种写法都是等价的,它们都指向数组第 0 个元素,或者说指向数组的开头。数组指针指向的是数组中的一个具体元素,而不是整个数组,所以数组指针的类型和数组元素的类型有关,上面的例子中,p 指向的数组元素是 int 类型,所以 p 的类型必须也是int *
下面我们尝试用数组指针遍历整个数组:
#include <stdio.h>
int main()
{
int arr[] = { 1,2,3,4,5 };
int i, *p = arr, len = sizeof(arr) / sizeof(int);
for(i=0; i<len; i++)
{
printf("%d ", *(p+i) );
}
printf("\n");
return 0;
}
运行结果:
1 2 3 4 5
程序分析:
数组在内存中只是数组元素的简单排列,没有开始和结束标志,在求数组的长度时不能使用sizeof(p) / sizeof(int),
因为 p 只是一个指向 int 类型的指针,编译器并不知道它指向的到底是一个整数还是一系列整数(数组),
所以 sizeof(p) 求得的是 p 这个指针变量本身所占用的字节数,而不是整个数组占用的字节数。
在了解了数组指针之后,我们在使用数组时,就有两种方式访问数组元素了:
- 使用下标
也就是采用 arr[i] 的形式访问数组元素。如果 p 是指向数组 arr 的指针,那么也可以使用 p[i] 来访问数组元素,它等价于 arr[i]。 - 使用指针
也就是使用 *(p+i) 的形式访问数组元素。另外数组名本身也是指针,也可以使用 *(arr+i) 来访问数组元素,它等价于 *(p+i)。
在这里,我们给出一个挺有意思的问题:
假设 p 是指向数组 arr 中第 n 个元素的指针,那么 p++、++p、(*p)++ 分别是什么意思呢?
解答:
*p++ 等价于 *(p++),表示先取得第 n 个元素的值,再将 p 指向下一个元素。
*++p 等价于 *(++p),会先进行 ++p 运算,使得 p 的值增加,指向下一个元素,整体上相当于 *(p+1),所以会获得第 n+1 个数组元素的值。
(*p)++ 就非常简单了,会先取得第 n 个元素的值,再对该元素的值加 1。假设 p 指向第 0 个元素,并且第 0 个元素的值为 99,执行完该语句后,第 0 个元素的值就会变为 100。
字符串指针
在C语言中,没有专门存储字符串的数据类型(c++ STL中有string类型),于是我们通常使用字符数组完成字符串的相应操作:
例如:
#include <stdio.h>
#include <string.h>
int main()
{
char str[] = "I Love you!";
int len = strlen(str), i;
//直接输出字符串
printf("%s\n", str);
//每次输出一个字符
for(i=0; i<len; i++)
{
printf("%c", str[i]);
}
printf("\n");
return 0;
}
运行结果:
I Love you!
I Love you!
由于字符串使用字符数组完成的操作,所以字符串不严谨的说也是一个数组,那么指针就可以进行相应的操作:
#include <stdio.h>
#include <string.h>
int main()
{
char str[] = "I Love you!";
char *pstr = str; //定义一个数组指针
int len = strlen(str), i;
//使用*(pstr+i)
for(i=0; i<len; i++)
{
printf("%c", *(pstr+i));
}
printf("\n");
//使用pstr[i]
for(i=0; i<len; i++)
{
printf("%c", pstr[i]);
}
printf("\n");
//使用*(str+i)
for(i=0; i<len; i++)
{
printf("%c", *(str+i));
}
printf("\n");
return 0;
}
运行结果:
I Love you!
I Love you!
I Love you!
那么第一种指针的使用就是和上面的数组指针的使用是一样的,那么我们在这里介绍的是第二种:直接使用一个指针指向字符串。
定义如下:
char *str = "I Love you!";
字符串中的所有字符在内存中是连续排列的,str 指向的是字符串的第 0 个字符;
通常将第 0 个字符的地址称为字符串的首地址。
字符串中每个字符的类型都是char,所以 str 的类型也必须是char *
而这种输出方法和数组指针的输出如出一辙,但并不代表这两种方式完全一样。
指针表示的字符串和数组表示的字符串最根本的区别是在内存中的存储区域不一样,
字符数组存储在全局数据区或栈区,第二种形式的字符串存储在常量区。
全局数据区和栈区的字符串(也包括其他数据)有读取和写入的权限,而常量区的字符串(也包括其他数据)只有读取权限,没有写入权限。
内存权限的不同导致的一个结果,字符数组在定义后可以读取和修改每个字符,而对于第二种形式的字符串,一旦被定义后就只能读取不能修改,任何对它的赋值都是错误的。这也是为什么第二种被称之为字符串常量的原因。

浙公网安备 33010602011771号