课后作业2
1.Fork到自己远程仓库的码云项目地址是https://gitee.com/DaXinJie/personal_project41656.git
2.给出PSP表格。表格中应包含任务估计花费时间以及实际花费时间。

3.解题思路描述。即刚开始拿到题目后,如何思考,如何找资料的过程。
首先,完成两个数之间的加、减、乘、除运算,然后在考虑优先级的问题。主要就是通过百度找一些资料。在计算优先级方面看一下别人是怎么思考这个问题的。
4.程序对表达式类型的支持程度。描述你的程序对不同类型表达式求值的支持程度。
能支持两个操作数的简单四则运算(只有一个操作符)。

能支持简单混合四则运算(最多有3个操作符,没有括号)

5.程序设计与实现过程。设计包括代码如何组织,比如会有几个类,几个函数,他们之间关系如何,关键函数是否需要画出流程图?说明你实现算法的关键部分(不 必列出源代码),以及实现过程中遇到的关键问题与困难。
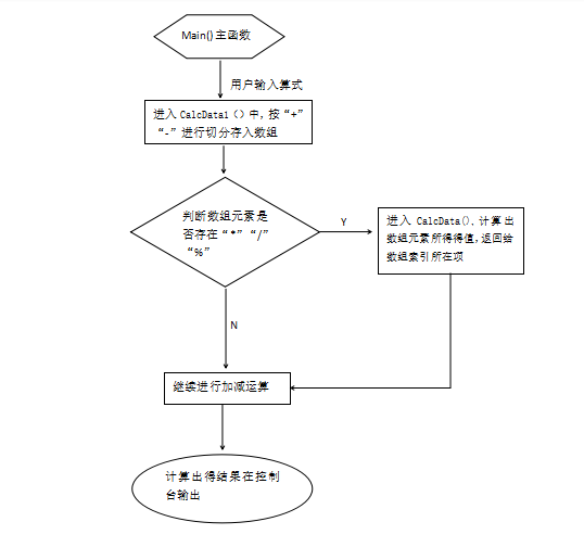
这次的任务主要是在一个类中实现的,其中包括两个方法(加减法的计算和乘除取余的计算)。这两个方法在逻辑上基本相同。程序启动时,先调用加减法,通 过加号和减号进行切分用户输入的字符串算式,存在一个数组中,遍历数组查看是否有乘、除、取余的计算,有的调用乘除取余的方法,将计算的值传给数组所对应的索引,遍历完整个数组之后 ,继续进行加减的操作,最后返回一个最终的结果,实现输出。
主函数的调用

实现加减部分代码


实现乘除部分代码

关键函数流程图。

6.撰写解决项目的心路历程与收获。
在处理优先级问题的时候,思路不够灵活,在一些小的细节上处理的不够细微,没有考虑到,有时候挺崩溃的。通过计算机任务,我深刻得认识到了自己在编程方面的思维逻辑能力真的很有待提高。

浙公网安备 33010602011771号