存储笔记 1

部署架构

 

 

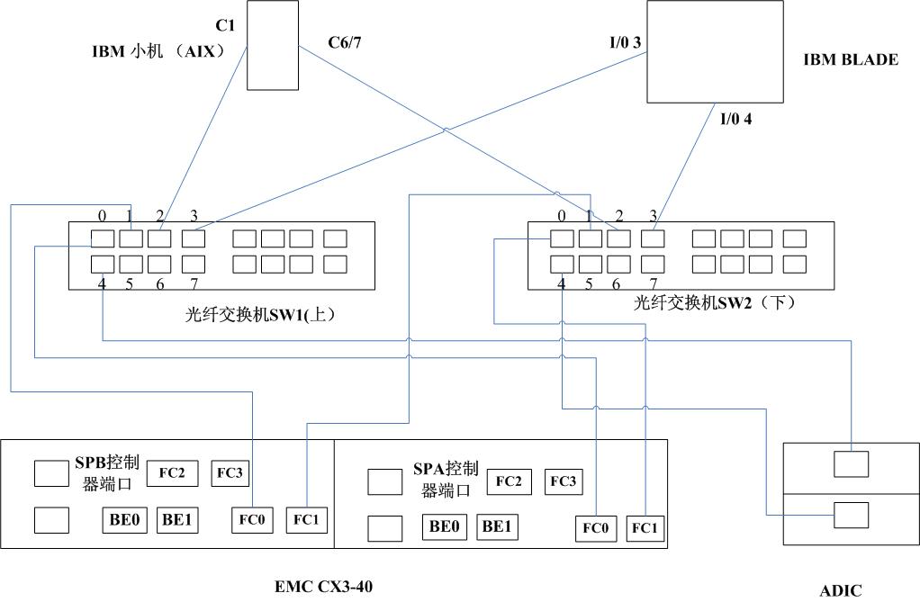
规划连接图

 

通过IBM Blade Center 后端的I/O 插口中的FC HBA

http://www.it.com.cn/f/server/063/6/241650.htm 模块,已光纤为传输介质,与光纤交换机相连。IBM AIX小型机也是同样的连接方式。

两条线路,保证了链路的冗余性。

 

“对于那些访问性能要求很高的基于数据库存放和访问的数据,本方案采用SAN架构,此部分中间采用两套16口的博科200E SAN光纤交换机形成一个冗余的SAN网络,后端的EMC CX340利用每个控制器所提供的FC接口(每个机头提供四个前端主机FC接口)分别连接到此两套交换机上,同时,对于前端的每套主机或刀片服务器背板插槽都配置两块HBA卡,也分别连接到此两套交换机上,这样,从前端的主机到中间的交换机到后端的存储阵列,整条链路在访问路径上都形成了冗余保护,再结合为本次项目配置的EMC提供的MPIO多路径软件PowerPath软件,就能实现在多条路经上的负载均衡和故障切换保护,一方面提高了数据访问的性能,同时也提高了数据访问的可靠性”

———— 实施方案

 关于刀片怎么能看到磁带机(library):光纤交换机上新增zone ,对应着刀片服务器。

关于备份软件的问题(network:

一台备份服务器,安装network servers ,然后再在每个备份节点上,安装客户端软件。

只有在备份服务器上,才能执行自动任务,对其备份制定策略。在客户端上可以手工备份。

 

存储单元

这里主要谈到的是企业级存储。

1 存储的发展展望:

A PC 机内置硬盘。   (存储的起步于此)

B PC Server 内置硬盘+ RAID 保护

   缺点与不足:

   容量有上限;I/O有上限;无法集成化(盘的空间利用只能由此台服务器管理);

   保护机制不足 (现有的存储有着保护,快照,克隆,BCD等保护功能);

   容灾,备份问题。

 

2 存储模式

 SAN      NAS      DAS    CAS

SAN Storage Area Network)存储区域网

SAN 可分为两种:

FC SAN  传输介质可以是光纤,也可以是铜缆。 基于FCP协议

IP SAN   基于TCP/IP 协议

他们的区分并不在与传输介质,而是在于使用协议。

SAN 的一个特点:

为主机服务器提过裸设备(没有文件系统的设备)

有些应用程序可以直接对裸设备进行管理,不需要借助OS

NAS  (Network Attached  Storage)  网络附加存储

NAS 两个特点:文件系统由存储提供;

              使用TCP/IP协议

 

NAS SAN 打一个比方:

SAN是商品房,他的装修时由OS自己决定的。而且window用了一定空间后,AIX 就看不到那些空间了。

NAS 是个出租房,已经由房东装修好了。不过windows ,AIX 都可以过来住的。都能识别空间。

DAS Direct Attached Storage

在这种方式中,是内置硬盘直接连到存储上。 

CAS 

EMC 公司提出的固定内容寻址存储

http://www.enet.com.cn/article/2007/0620/A20070620678963.shtml

 

3  LUN

 首先选择多个磁盘创建一个RAID组,然后再在RAID上创建一个或多个LUN,多个LUN 之间可相互关联。LUNRAIDDisk合起来创建一个storage Group. LUN和主机之间创立映射。

First  Planning

Second  Create RAID Groups

Third  Build LUNS

Fourth Create Storage Group

Fifth  Add LUNS to Storage Group

Sixth  Connect Host with Storage Group

posted @ 2009-05-13 08:19  BABYCAT  阅读(248)  评论(0)    收藏  举报