西门子200smart的modbus RTU通讯
Modbus 是公开通信协议,其最简单的串行通信部分仅规定了在串行线路的基本数据传输格式,在 OSI 七层协议模型中只到 1,2 层。
Modbus 具有两种串行传输模式,ASCII 和 RTU。它们定义了数据如何打包、解码的不同方式。支持 Modbus 协议的设备一般都支持 RTU 格式。
通信双方必须同时支持上述模式中的一种。
Modbus 是一种单主站的主/从通信模式。Modbus 网络上只能有一个主站存在,主站在 Modbus 网络上没有地址,从站的地址范围为 0 - 247,其中 0 为广播地址,从站的实际地址范围为 1 - 247。
Modbus 通信标准协议可以通过各种传输方式传播,如 RS232C、RS485、光纤、无线电等。 在 S7-200 CPU 通信口上实现的是 RS485 半双工通信,使用的是 S7-200 SMART 的自由口功能。
8接B,3接A
//引用西门子官网......................................................................................................................................................................................................................................................................................
(1)modbus RTU做主站
Modbus RTU 主站指令库

图 1. 西门子标准指令库(STEP 7-Micro/WIN SMART)
注意:
1. Modbus RTU 主站指令库的功能是通过在用户程序中调用预先编好的程序功能块实现的,该库对 CPU 集成的 RS 485 通讯口 和 CM 01 信号板有效。该指令库将设置通信口工作在自由口模式下。
2. Modbus RTU 主站指令库使用了一些用户中断功能,编其他程序时不能在用户程序中禁止中断。
3. Modbus RTU 主站指令库可以同时应用于CPU 集成的 RS 485 通讯口 和 CM01 信号板,此时集成的RS 485口使用Modbus RTU Master(v2.0)中指令,CM01信号板使用Modbus RTU Master2(v2.0)中指令,如果只有一个主站则不做区分。
使用 Modbus RTU 主站指令库,可以读写 Modbus RTU 从站的数字量、模拟量 I/O 以及保持寄存器。
Modbus RTU 主站功能编程
1. 调用 Modbus RTU 主站初始化和控制子程序
使用 SM0.0 调用 MBUS_CTRL 完成主站的初始化,并启动其功能控制:

图 2. 用 SM0.0 调用 Modbus RTU 主站初始化与控制子程序
各参数意义如下:
|
a.
|
EN
|
使能:
|
必须保证每一扫描周期都被使能(使用 SM0.0)
|
|---|---|---|---|
|
b.
|
Mode
|
模式:
|
为 1 时,使能 Modbus 协议功能;为 0 时恢复为系统 PPI 协议
|
|
c.
|
Baud
|
波特率:
|
支持的通讯波特率为1200,2400,4800,9600,19200,38400,57600,115200。
|
|
d.
|
Parity
|
校验:
|
校验方式选择
|
|
0=无校验
|
|||
|
1=奇较验
|
|||
|
2=偶较验
|
|||
| e. |
Port
|
端口号: |
0 = CPU 集成的 RS 485 通讯口 ; 1 = 可选 CM 01 信号板 。
|
|
f.
|
Timeout
|
超时:
|
主站等待从站响应的时间,以毫秒为单位,典型的设置值为 1000 毫秒(1 秒),允许设置的范围为 1 - 32767。
|
|
|
|||
|
g.
|
Done
|
完成位:
|
初始化完成,此位会自动置1。可以用该位启动 MBUS_MSG 读写操作(见例程)
|
|
h.
|
Error
|
初始化错误代码(只有在 Done 位为1时有效):
|
|
|
0= 无错误
|
|||
|
1= 校验选择非法
|
|||
|
2= 波特率选择非法
|
|||
|
3= 超时无效
|
|||
|
4= 模式选择非法
|
|||
|
9= 端口无效
|
|||
|
10= 信号板端口 1 缺失或未组态
|
|||
2. 调用 Modbus RTU 主站读写子程序MBUS_MSG,发送一个Modbus 请求;

图 3. 调用Modbus RTU 主站读写子程序
各参数意义如下:
|
a.
|
EN
|
使能:
|
同一时刻只能有一个读写功能(即 MBUS_MSG)使能
|
|---|---|---|---|
|
|
|||
|
b.
|
First
|
读写请求位:
|
每一个新的读写请求必须使用脉冲触发
|
|
c.
|
Slave
|
从站地址:
|
可选择的范围 1 - 247
|
|
d.
|
RW
|
读写请求:
|
0 = 读, 1 = 写
|
|
|
|||
|
1. 数字量输出和保持寄存器支持读和写功能
|
|||
|
2. 数字量输入和模拟量输入只支持读功能
|
|||
|
e.
|
Addr
|
读写从站的
|
选择读写的数据类型
|
|
数据地址:
|
00001 至 0xxxx - 数字量输出
|
||
|
10001 至 1xxxx - 数字量输入
|
|||
|
30001 至 3xxxx - 模拟量输入
|
|||
|
40001 至 4xxxx - 保持寄存器
|
|||
|
f.
|
Count
|
数据个数
|
通讯的数据个数(位或字的个数)
|
|
|
|||
|
g.
|
DataPtr
|
数据指针:
|
1. 如果是读指令,读回的数据放到这个数据区中
|
|
2. 如果是写指令,要写出的数据放到这个数据区中
|
|||
|
h.
|
Done
|
完成位
|
读写功能完成位
|
|
i.
|
Error
|
错误代码:
|
只有在 Done 位为1时,错误代码才有效
|
|
0 = 无错误
|
|||
|
1 = 响应校验错误
|
|||
|
2 = 未用
|
|||
|
3 = 接收超时(从站无响应)
|
|||
|
4 = 请求参数错误(slave address, Modbus address, count, RW)
|
|||
|
5 = Modbus/自由口未使能
|
|||
|
6 = Modbus正在忙于其它请求
|
|||
|
7 = 响应错误(响应不是请求的操作)
|
|||
|
8 = 响应CRC校验和错误
|
|||
|
-
|
|||
|
101 = 从站不支持请求的功能
|
|||
|
102 = 从站不支持数据地址
|
|||
|
103 = 从站不支持此种数据类型
|
|||
|
104 = 从站设备故障
|
|||
|
105 = 从站接受了信息,但是响应被延迟
|
|||
|
106 = 从站忙,拒绝了该信息
|
|||
|
107 = 从站拒绝了信息
|
|||
|
108 = 从站存储器奇偶错误
|
|||
常见的错误:
- 如果多个 MBUS_MSG 指令同时使能会造成 6 号错误
- 从站 delay 参数设的时间过长会造成主站 3 号错误
- 从站掉电或不运行,网络故障都会造成主站 3 号错误
3. 在 CPU 的 V 数据区中为库指令分配存储区(Library Memory)
Modbus Master 指令库需要一个286个字节的全局 V 存储区。
调用STEP 7 - Mciro/WIN SMART Instruction Library(指令库)需要分配库指令数据区(Library Memory)。库指令数据区是相应库的子程序和中断程序所要用到的变量存储空间。
如果在编程时不分配库指令数据区,编译时会产生许多相同的错误。
操作步骤:
1)在指令树的Project(项目)中,以鼠标右键单击Program Block(程序块),在弹出的快捷菜单中选择Library Memory。如图4所示:

图4. “库存储器”按钮
2)在弹出的选项卡中设置库指令数据区,如图5所示:
图5. 缺省情况下是从VB0开始,但要保证该存储器使用地址范围与其他程序使用的地址不能有重叠。按“建议地址”按钮也可以自动分配。
可以使用 “建议地址” 设置数据区,但要注意编程软件设置的数据区地址,只考虑到了其他一般寻址,而未考虑到诸如Modbus数据保持寄存器区等的设置。应当确保不与其他任何已使用的数据区重叠、冲突。不应重复按 “建议地址” 按钮,否则也会造成混乱。
关于 Modbus RTU 主站协议库的补充说明
Modbus 地址
通常 Modbus 地址由 5 位数字组成,包括起始的数据类型代号,以及后面的偏移地址。Modbus Master 协议库把标准的 Modbus 地址映射为所谓 Modbus 功能号,读写从站的数据。Modbus Master 协议库支持如下地址:
- 00001 - 09999:数字量输出( 线圈)
- 10001 - 19999:数字量输入(触点)
- 30001 - 39999:输入数据寄存器(通常为模拟量输入)
- 40001 - 49999:数据保持寄存器
Modbus Master 协议库支持的功能
为了支持上述 Modbus 地址的读写,Modbus Master 协议库需要从站支持下列功能:
表 1. 需要从站支持的功能
| Modbus 地址 | 读/写 | Modbus 从站须支持的功能 |
|---|---|---|
| 00001 - 09999 数字量输出 |
读 | 功能 1 |
| 写 | 功能 5:写单输出点 功能 15:写多输出点 |
|
| 10001 - 19999 数字量输入 |
读 | 功能 2 |
| 写 | - | |
|
30001 - 39999 |
读 | 功能 4 |
| 写 | - | |
| 40001 - 49999 保持寄存器 |
读 | 功能 3 |
| 写 | 功能 6:写单寄存器单元 功能 16:写多寄存器单元 |
Modbus 地址和 S7-200 SMART 存储区地址的映射
S7-200 SMART 通过 Modbus Master 和 Slave 协议库通信时,Modbus 地址和 S7-200 SMART CPU内存储区地址的 映射关系都类似。
Modbus 保持寄存器地址映射举例:
|
Modbus 保持寄存器地址
|
S7-200 SMART 存储区字寻址
|
S7-200 SMART 存储区字节寻址
|
Modbus 数字量地址映射举例:
位地址(0xxxx 和 1xxxx)数据总是以字节为单位打包读写。第一个字节中的最低有效位对应 Modbus 地址的起始地址。如下图所示:
图6 . 数字量地址映射举例
CPU 本体集成通信口(Port 0)、可选信号板 (Port 1)支持 Modbus RTU 从站通信协议
S7-200 SMART CPU 本体集成通信口(Port 0)、可选信号板(Port 1)可以支持Modbus RTU协议,成为Modbus RTU从站。此功能是通过 S7-200 SMART的自由口通信模式实现,因此可以通过无线数据电台等慢速通信设备传输。
详情请参考《 S7-200 SMART PLC系统手册》之相关章节。
要实现Modbus RTU通信,需要使用STEP 7-Micro/WIN SMART Instruction Library(指令库)。Modbus RTU功能是通过指令库中预先编好的程序功能块实现的。
Modbus RTU从站指令不能同时用于 CPU 集成的 RS 485 通讯口 和 可选 CM 01 信号板。
基本步骤:
- 检查Micro/WIN SMART Modbus RTU从站指令库(图1),库中应当包括MBUS_INIT和MBUS_SLAVE两个子程序。
![]()
图1. 指令树中的库指令 - 编程时使用SM0.1调用子程序MBUS_INIT进行初始化,使用SM0.0调用MBUS_SLAVE,并指定相应参数。关于参数的详细说明,可在子程序的局部变量表中找到;
![]()
图2. 调用Modbus RTU通信指令库
图中参数意义如下:- 模式选择:启动/停止Modbus,1=启动;0=停止
- 从站地址:Modbus从站地址,取值1~247
- 波特率:可选1200,2400,4800,9600,19200,38400,57600,115200
- 奇偶校验:0=无校验;1=奇校验;2=偶校验
- 端口:0=CPU中集成的 RS-485,1=可选信号板上的RS-485 或 RS-232。
- 延时:附加字符间延时,缺省值为0
- 最大I/Q位:参与通信的最大I/O点数,S7-200 SMART 的I/O映像区为256/256(但目前只能最多连接4个扩展模块,因此目前最多I/O点数为188/188)
- 最大AI字数:参与通信的最大AI通道数,最多56个
- 最大保持寄存器区:参与通信的V存储区字(VW)
- 保持寄存器区起始地址:以&VBx指定(间接寻址方式)
- 初始化完成标志:成功初始化后置1
- 初始化错误代码
- Modbus执行:通信中时置1,无 Modbus 通信活动时为 0。
- 错误代码:0=无错误
![]()
- 在CPU的V数据区中分配库指令数据区(Library Memory)
Modbus Slave 指令库需要一个781个字节的全局 V 存储区。调用STEP 7 - Mciro/WIN SMART Instruction Library(指令库)需要分配库指令数据区(Library Memory)。库指令数据区是相应库的子程序和中断程序所要用到的变量存储空间。
如果在编程时不分配库指令数据区,编译时会产生许多相同的错误。
操作步骤:
1)在指令树的Project(项目)中,以鼠标右键单击Program Block(程序块),在弹出的快捷菜单中选择Library Memory。如图3所示:
![]()
图3. “库存储器” 按钮
2)在弹出的选项卡中设置库指令数据区,如图4所示:![]()
图4. 缺省情况下是从VB0开始,但要保证该存储器使用地址范围与其他程序使用的地址不能有重叠。按“建议地址”按钮也可以自动分配。 - 如有必要,使用主站软件测试。
注意:由子程序参数HoldStart和MaxHold指定的保持寄存器区,是在S7-200 SMART CPU的V数据存储区中分配,此数据区不能和库指令数据区有任何重叠,否则在运行时会产生错误,不能正常通信。注意Modbus 中的保持寄存器区按“字”寻址,即MaxHold规定的是VW而不是VB的个数。
在图2的例子中,规定了 Modbus 保持寄存器区从 VB1000 开始(HoldStart = VB1000),并且保持寄存器为1000个字(MaxHold=1000),因保持寄存器以字(两个字节)为单位,实际上这个通信缓冲区占用了VB1000~VB2999共2000个字节。因此分配库指令保留数据区时至少要避开 VB1000~VB2999 区间。
注意:你选用的CPU的V存储区大小!CPU型号不同V数据存储区大小不同。应根据需要选择Modbus保持寄存器区域的大小。
包含 Modbus RTU 从站指令库的项目编译、下载到CPU中后,在编程计算机(PG/PC)上运行一些 Modbus 测试软件可以检验S7-200 SMART CPU的Modbus RTU通信是否正常,这对查找故障点很有用。测试软件通过计算机串口(RS-232)和PC/PPI电缆连接CPU。如果必要,须将PC/PPI电缆设置在自由口通信方式。
可到一些软件下载网站寻找类似软件,如 ModScan32 等。
Modbus RTU 从站地址与S7-200 SMART 的地址对应
Modbus地址总是以00001、30004之类的形式出现。S7-200 SMART CPU内部的数据存储区与Modbus的0、1、3、4共4类地址的对应关系如下:
表1. Modbus地址对应表
| Modbus地址 | S7-200 SMART 数据区 |
|---|---|
| 00001 ~ 00256 | Q0.0 ~ Q31.7 |
| 10001 ~ 10256 | I0.0 ~ I31.7 |
| 30001 ~ 30056 | AIW0 ~ AIW110 |
| 40001 ~ 4xxxx | T ~ T + 2 * (xxxx -1) |
其中T为S7-200 SMART CPU中的缓冲区起始地址,即 HoldStart。
如果已知S7-200 SMART CPU中的V存储区地址,推算Modbus地址的公式如下:
Modbus地址 = 40000 + (T/2+1) ; T为偶数
Modbus RTU 从站指令库支持的 Modbus 功能码
Modbus RTU 从站指令库支持特定的 Modbus 功能。访问使用此指令库的主站必须遵循这个指令库的要求。
表 2. Modbus RTU 从站功能码
| 功能码 | 主站使用相应功能码作用于此从站的效用 |
|---|---|
| 1 | 读取单个/多个线圈(离散量输出点)状态。 功能 1 返回任意个数输出点(Q)的 ON/OFF 状态。 |
| 2 | 读取单个/多个触点(离散量输入点)状态。 功能 2 返回任意个数输入点(I)的 ON/OFF 状态。 |
| 3 | 读取单个/多个保持寄存器。功能 3 返回 V 存储区的内容。在 Modbus 协议下保持寄存器都是“字”值,在一次请求中可以读取最多 120 个字的数据。 |
| 4 | 读取单个/多个输入寄存器。功能 4 返回 S7-200 SMART CPU 的模拟量数据值。 |
| 5 | 写单个线圈(离散量输出点)。功能 5 用于将离散量输出点设置为指定的值。这个点不是被强制的,用户程序可以覆盖 Modbus 通信请求写入的值。 |
| 6 | 写单个保持寄存器。功能 6 写一个值到 S7-200 SMART 的 V 存储区的保持寄存器中。 |
| 15 | 写多个线圈(离散量输出点)。功能 15 把多个离散量输出点的值写到 S7-200 SMART CPU 的输出映像寄存器(Q 区)。输出点的地址必须以字节边界起始(如 Q0.0 或 Q2.0),并且输出点的数目必须是 8 的整数倍。这是此 Modbus RTU 从站指令库的限制。些点不是被强制的,用户程序可以覆盖 Modbus 通信请求写入的值。 |
| 16 | 些多个保持寄存器。功能 16 写多个值到 S7-200 SMART CPU 的 V 存储区的保持寄存器中。在一次请求中可以写最多 120 个字的数据。 |
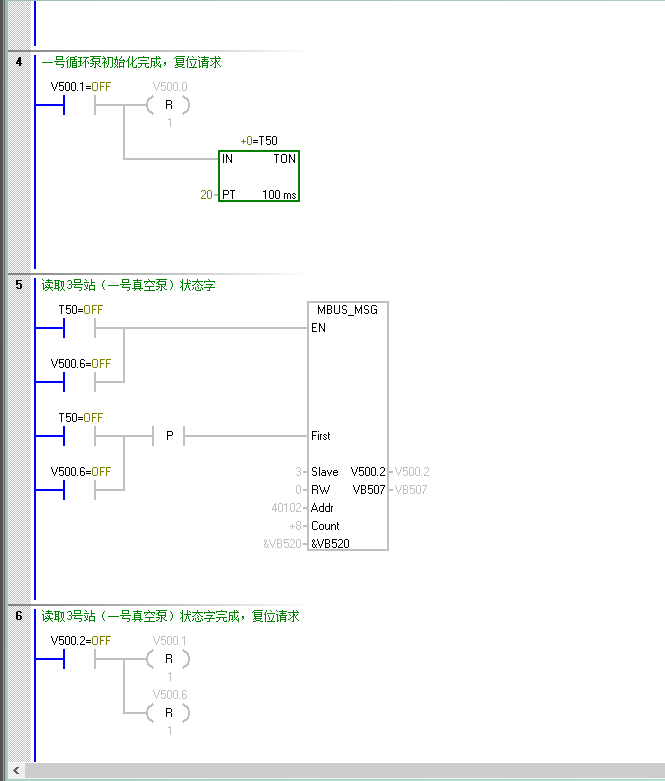
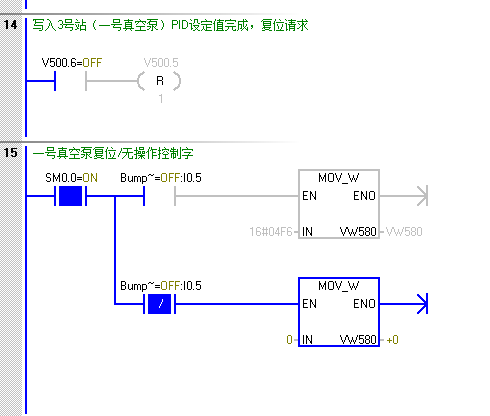
(4)例程









//例程引用大佬的.............................................................................................................................................






浙公网安备 33010602011771号