S7-200 SMART PLC 4个按钮控制一个灯
↑戳上方 蓝字 “ PLC发烧友 ” 关注我们!
免费丨65套电气计算EXCEL表格,自动生成!
话说按钮控制一个灯,大家首先想到的是单按钮或者两地控制,那么4个按钮该如何控制呢?这就需要逻辑思维的思考,那么接下来就带大家来学习,如何使用4个按钮控制一灯。
01控制要求
某酒吧有4个按钮SB1—SB4,要求这4个按钮中任意两个按钮闭合时,信号灯LED点亮,否则LED灯熄灭。
02PLC接线图
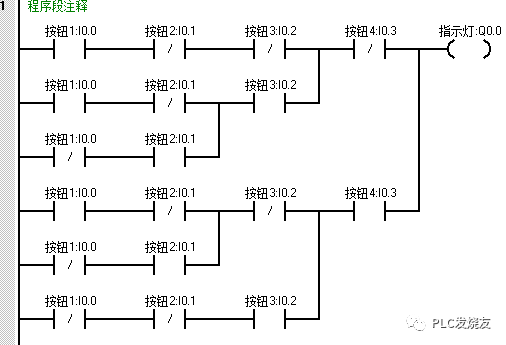
03编程程序
第一步:(设计IO分配表)
第二步:(对应PLC 符号表)
第三步:(设计程序)
当某两个按钮状态为1时,Q0.0得电点亮,若一个或多于两个按钮的状态为1时,Q0.0失电断开。
第四步:(演示程序)
1.监控状态下,未进行任何操作。
2.同时按下按钮2 I0.1和按钮2 I0.2,Q0.0指示灯才会点亮。
3. 同时按下按钮2 I0.1和按钮4 I0.3,Q0.0指示灯才会点亮。
此时此刻,S7-200 SMART PLC 4个按钮控制一个灯应用,大家都理解并且掌握了吗?不理解的,可以在上述文章找答案哦!
来源:PLC发烧友,作者:技成-徐陈爽,转载请注明出处!评论处大家可以补充文章解释不对或欠缺的部分,这样下一个看到的人会学到更多,你知道的正是大家需要的。。。
电工仿真软件免费下载
10款热门电工仿真等软件,含:科莱尔电工仿真软件、电工技能与实训仿真教学系统、cade simu电气线路绘制仿真软件、自动化仿真软件(V-MECA)、V-ELEQ电气仿真软件、维修电工实训仿真软件等热门电工软件!扫码免费下载!
扫码领取
往期推荐
S7-200SMART如何驱动步进画三角形
S7-200 SMART PLC控制汽车自动清洗装置
【图文精讲教程】200SMART PLC之间的PN通信
西门子200软件安装出错处理
S7-200系列PLC带参数子程序中如何使用定时功能
【图文精解】200SMART PLC如何通过PROFINET总线实现对ET200S远程I/O控制
【案例】基于西门子S7-1200PLC的传送带简单控制案例
【西门子案例】西门子PLC控制彩灯项目
写下你的留言

浙公网安备 33010602011771号